Acoustic Solutions TV - Stuck on Standby

Collapse
X
 
  • Time
  • Show
Clear All
new posts
  • budm
    Badcaps Legend
    • Feb 2010
    • 40746
    • USA

    #41
    Re: Acoustic Solutions TV - Stuck on Standby

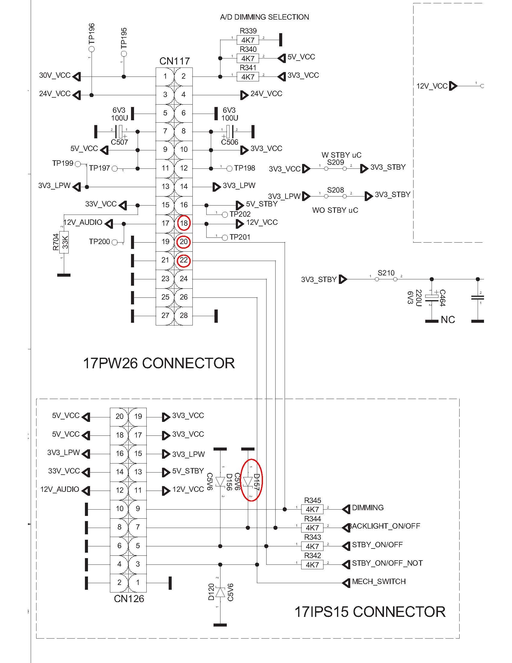
    OK, I look at the diagram, CN117:
    PIN18 12V_VCC
    PIN20: DIMMIN CONTROL
    PIN22: BL-ON
    So you are saying they show as shorted to ground with <1 Ohm reading?
    Are you sure you are not looking at the GND pins?
    Also as posted in post 1 the Voltages for the 24v, 12V, etc. are low.
    "I have tested PL816 for output and i got the following :
    ST_BY 2.1V
    +12V_1 - 3.5V
    +5v STBY - ok
    +3.3V STBY - ok
    +24v - 16v
    +12v - 4v
    +33v - 15v

    +3.3v - ok
    +5v - 2.1V
    +24V A - 16V
    +30V - 16V"
    Attached Files
    Last edited by budm; 03-02-2015, 02:59 PM.
    Never stop learning
    Basic LCD TV and Monitor troubleshooting guides.
    http://www.badcaps.net/forum/showthr...956#post305956

    Voltage Regulator (LDO) testing:
    http://www.badcaps.net/forum/showthr...999#post300999

    Inverter testing using old CFL:
    http://www.badcaps.net/forum/showthr...er+testing+cfl

    Tear down pictures : Hit the ">" Show Albums and stories" on the left side
    http://s807.photobucket.com/user/budm/library/

    TV Factory reset codes listing:
    http://www.badcaps.net/forum/showthread.php?t=24809

    Comment

    • qussy101
      Member
      • Mar 2015
      • 13
      • palestine

      #42
      Re: Acoustic Solutions TV - Stuck on Standby

      oki..
      in 17bm35 schematic you have CN117 and CN126 it's a little bit different .. in PL816

      in pl816 ( 3.3v) is 18,20,22 .. in cn117 it's 8,10,12 .

      Comment

      • budm
        Badcaps Legend
        • Feb 2010
        • 40746
        • USA

        #43
        Re: Acoustic Solutions TV - Stuck on Standby

        Originally posted by qussy101
        17mb35-1 schematic download link here ..



        i'm working on it .. let's us investigate together
        So what is the PL816? I thought we are looking at 17bm35 diagram.
        Where is this PL816 in the diagram?
        Last edited by budm; 03-02-2015, 03:50 PM.
        Never stop learning
        Basic LCD TV and Monitor troubleshooting guides.
        http://www.badcaps.net/forum/showthr...956#post305956

        Voltage Regulator (LDO) testing:
        http://www.badcaps.net/forum/showthr...999#post300999

        Inverter testing using old CFL:
        http://www.badcaps.net/forum/showthr...er+testing+cfl

        Tear down pictures : Hit the ">" Show Albums and stories" on the left side
        http://s807.photobucket.com/user/budm/library/

        TV Factory reset codes listing:
        http://www.badcaps.net/forum/showthread.php?t=24809

        Comment

        • budm
          Badcaps Legend
          • Feb 2010
          • 40746
          • USA

          #44
          Re: Acoustic Solutions TV - Stuck on Standby

          OK, I download the sch of the power supply. So pin 18, 20, 22 (VCC_3V3_ON) of the PL816 of the power supply board are showing as shorted to GND not the 18, 20, 22 of the CN117 of the main board as indicated in the other post, right?
          The PL816 pins to the CN117 are not pin to pin connections, for example: Pin 1, 2, 3, 7, 9 (GNDs) of PL816 are connected to pin 27 , 25, 23, 21, 19 of CN117.
          Basically Pin1 of PL816 is the same (CONNECTED TO) as Pin 27 of CN117.
          Pin 2 of PL816 is the same as Pin 28 of CN117.
          Attached Files
          Never stop learning
          Basic LCD TV and Monitor troubleshooting guides.
          http://www.badcaps.net/forum/showthr...956#post305956

          Voltage Regulator (LDO) testing:
          http://www.badcaps.net/forum/showthr...999#post300999

          Inverter testing using old CFL:
          http://www.badcaps.net/forum/showthr...er+testing+cfl

          Tear down pictures : Hit the ">" Show Albums and stories" on the left side
          http://s807.photobucket.com/user/budm/library/

          TV Factory reset codes listing:
          http://www.badcaps.net/forum/showthread.php?t=24809

          Comment

          • budm
            Badcaps Legend
            • Feb 2010
            • 40746
            • USA

            #45
            Re: Acoustic Solutions TV - Stuck on Standby

            BTW, per OP:
            "I have tested PL816 for output and i got the following :
            ST_BY 2.1V
            +12V_1 - 3.5V
            +5v STBY - ok
            +3.3V STBY - ok
            +24v - 16v
            +12v - 4v
            +33v - 15v
            +3.3v - ok
            +5v - 2.1V
            +24V A - 16V
            +30V - 16V"

            if the 3.3V pins are shorted to GND, he will not have 3.3V per his reports in post 1.
            Never stop learning
            Basic LCD TV and Monitor troubleshooting guides.
            http://www.badcaps.net/forum/showthr...956#post305956

            Voltage Regulator (LDO) testing:
            http://www.badcaps.net/forum/showthr...999#post300999

            Inverter testing using old CFL:
            http://www.badcaps.net/forum/showthr...er+testing+cfl

            Tear down pictures : Hit the ">" Show Albums and stories" on the left side
            http://s807.photobucket.com/user/budm/library/

            TV Factory reset codes listing:
            http://www.badcaps.net/forum/showthread.php?t=24809

            Comment

            • claudyu07
              Claudyu07
              • May 2014
              • 125
              • Ireland

              #46
              Re: Acoustic Solutions TV - Stuck on Standby

              Originally posted by budm
              OK, I download the sch of the power supply. So pin 18, 20, 22 (VCC_3V3_ON) of the PL816 of the power supply board are showing as shorted to GND not the 18, 20, 22 of the CN117 of the main board as indicated in the other post, right?
              The PL816 pins to the CN117 are not pin to pin connections, for example: Pin 1, 2, 3, 7, 9 (GNDs) of PL816 are connected to pin 27 , 25, 23, 21, 19 of CN117.
              Basically Pin1 of PL816 is the same (CONNECTED TO) as Pin 27 of CN117.
              Pin 2 of PL816 is the same as Pin 28 of CN117.
              pin 18, 20, 22 (VCC_3V3_ON) of the PL816 of the power supply board are going into motherboard CN117 into pin 8, 10 , 12.

              I have disconnected the wires who makes the connection from power supply 18,20,22 to motherboard CN117 pins 8,10,12 and now board stops ticking every 1 second and SPDIF stops flashing.

              With the wires connected i get no Voltage but disconnected i get proper voltage on VCC_3V3_ON
              Last edited by claudyu07; 03-03-2015, 05:50 AM.

              Comment

              • qussy101
                Member
                • Mar 2015
                • 13
                • palestine

                #47
                Re: Acoustic Solutions TV - Stuck on Standby

                So .. have you schematic ? .. did you find the problem .. ?

                i don't have time to check for the problem .. so if u find anything tell us please

                Comment

                • CapLeaker
                  Leaking Member
                  • Dec 2014
                  • 8327
                  • Canada

                  #48
                  Re: Acoustic Solutions TV - Stuck on Standby

                  "With the wires connected i get no Voltage but disconnected i get proper voltage on VCC_3V3_ON"

                  So there is a short then

                  Comment

                  • budm
                    Badcaps Legend
                    • Feb 2010
                    • 40746
                    • USA

                    #49
                    Re: Acoustic Solutions TV - Stuck on Standby

                    Originally posted by CapLeaker
                    "With the wires connected i get no Voltage but disconnected i get proper voltage on VCC_3V3_ON"

                    So there is a short then
                    That is why it is confusing to me when in post 1 the report is:
                    "I have tested PL816 for output and i got the following :
                    ST_BY 2.1V
                    +12V_1 - 3.5V
                    +5v STBY - ok
                    +3.3V STBY - ok
                    +24v - 16v
                    +12v - 4v
                    +33v - 15v
                    +3.3v - ok
                    +5v - 2.1V
                    +24V A - 16V
                    +30V - 16V"

                    So now it is clear that the Voltages were tested without main board connected (post 27).
                    it was also confusing when OP stated that "you are right. i have disconnected pins 18,20,22 from CN117" which should be CN117 pins 8,10,12.
                    So now i need to see where those 3V3_ON (3V3_VCC) pins are feeding circuits on the main board.
                    So what resistance do you get between CN117 pins 8,10,12 and GND? 0 Ohms? 10 Ohms?
                    Last edited by budm; 03-03-2015, 09:53 AM.
                    Never stop learning
                    Basic LCD TV and Monitor troubleshooting guides.
                    http://www.badcaps.net/forum/showthr...956#post305956

                    Voltage Regulator (LDO) testing:
                    http://www.badcaps.net/forum/showthr...999#post300999

                    Inverter testing using old CFL:
                    http://www.badcaps.net/forum/showthr...er+testing+cfl

                    Tear down pictures : Hit the ">" Show Albums and stories" on the left side
                    http://s807.photobucket.com/user/budm/library/

                    TV Factory reset codes listing:
                    http://www.badcaps.net/forum/showthread.php?t=24809

                    Comment

                    • qussy101
                      Member
                      • Mar 2015
                      • 13
                      • palestine

                      #50
                      Re: Acoustic Solutions TV - Stuck on Standby

                      there's a regulator U121 shorted to GND .. i remove it and nothing happen still shorted .
                      also c506 shorted ... Ufff
                      Last edited by qussy101; 03-03-2015, 09:55 AM.

                      Comment

                      • finntricky
                        Badcaps Veteran
                        • Jan 2014
                        • 449
                        • uk

                        #51
                        Re: Acoustic Solutions TV - Stuck on Standby

                        i have been following this problem with the hope that someone fixes it,
                        i have the same problem with a sanyo,32, same power supply same main board,
                        i give up. lol

                        Comment

                        • budm
                          Badcaps Legend
                          • Feb 2010
                          • 40746
                          • USA

                          #52
                          Re: Acoustic Solutions TV - Stuck on Standby

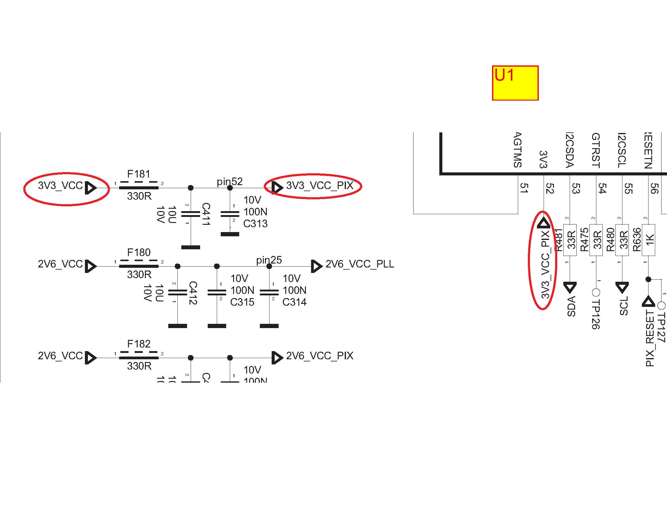
                          OK, I trace out what 3V3_VCC circuits, it is used for feeding pin 52 of U1 (PAGE 11 of the SCH). So it is either U1 is shorted out or the MLCC are shorted out.
                          Never stop learning
                          Basic LCD TV and Monitor troubleshooting guides.
                          http://www.badcaps.net/forum/showthr...956#post305956

                          Voltage Regulator (LDO) testing:
                          http://www.badcaps.net/forum/showthr...999#post300999

                          Inverter testing using old CFL:
                          http://www.badcaps.net/forum/showthr...er+testing+cfl

                          Tear down pictures : Hit the ">" Show Albums and stories" on the left side
                          http://s807.photobucket.com/user/budm/library/

                          TV Factory reset codes listing:
                          http://www.badcaps.net/forum/showthread.php?t=24809

                          Comment

                          • budm
                            Badcaps Legend
                            • Feb 2010
                            • 40746
                            • USA

                            #53
                            Re: Acoustic Solutions TV - Stuck on Standby

                            Originally posted by qussy101
                            there's a regulator U121 shorted to GND .. i remove it and nothing happen still shorted .
                            also c506 shorted ... Ufff
                            What page is U121 is on the main board diagram?
                            Never stop learning
                            Basic LCD TV and Monitor troubleshooting guides.
                            http://www.badcaps.net/forum/showthr...956#post305956

                            Voltage Regulator (LDO) testing:
                            http://www.badcaps.net/forum/showthr...999#post300999

                            Inverter testing using old CFL:
                            http://www.badcaps.net/forum/showthr...er+testing+cfl

                            Tear down pictures : Hit the ">" Show Albums and stories" on the left side
                            http://s807.photobucket.com/user/budm/library/

                            TV Factory reset codes listing:
                            http://www.badcaps.net/forum/showthread.php?t=24809

                            Comment

                            • budm
                              Badcaps Legend
                              • Feb 2010
                              • 40746
                              • USA

                              #54
                              Re: Acoustic Solutions TV - Stuck on Standby

                              OK, I see u121 (x1117 adjustable output LDO regulator) on page 10, but as I indicated 3V3_VCC is also feed U1 PIN 52 also.
                              BTW, the SCH shows 3v3_STBY also feeds U121 which to me, that must be an error.
                              So what is the resistance reading against gnd?
                              Attached Files
                              Last edited by budm; 03-03-2015, 10:16 AM.
                              Never stop learning
                              Basic LCD TV and Monitor troubleshooting guides.
                              http://www.badcaps.net/forum/showthr...956#post305956

                              Voltage Regulator (LDO) testing:
                              http://www.badcaps.net/forum/showthr...999#post300999

                              Inverter testing using old CFL:
                              http://www.badcaps.net/forum/showthr...er+testing+cfl

                              Tear down pictures : Hit the ">" Show Albums and stories" on the left side
                              http://s807.photobucket.com/user/budm/library/

                              TV Factory reset codes listing:
                              http://www.badcaps.net/forum/showthread.php?t=24809

                              Comment

                              • Alastair E
                                Chief Womble
                                • Mar 2013
                                • 1963
                                • U.K.

                                #55
                                Re: Acoustic Solutions TV - Stuck on Standby

                                Just a note--

                                These VESTEL VOMIT PSU's being really Utter Crap--Dont like running with little or no load attached--They do weird stuff!
                                TELEFIX

                                How PLASMA SCREENS WORK, X-SUS and Y-SUS what they do--
                                http://www.irf.com/technical-info/appnotes/an-1088.pdf
                                PLEASE DO NOT EMAIL ME PRIVATELY FOR REPAIR ADVICE. QUESTIONS BELONG ON THE FORUM!

                                Comment

                                • qussy101
                                  Member
                                  • Mar 2015
                                  • 13
                                  • palestine

                                  #56
                                  Re: Acoustic Solutions TV - Stuck on Standby

                                  yes u r right ...

                                  Comment

                                  • budm
                                    Badcaps Legend
                                    • Feb 2010
                                    • 40746
                                    • USA

                                    #57
                                    Re: Acoustic Solutions TV - Stuck on Standby

                                    BTW, The Voltage source for the 3V3_VCC is from 3V3 STANDBY power supply through switched MOSFET (IC824 on the power supply board), so if it really dead shorted to GND the MOSFET will be damaged.
                                    Last edited by budm; 03-03-2015, 10:36 AM.
                                    Never stop learning
                                    Basic LCD TV and Monitor troubleshooting guides.
                                    http://www.badcaps.net/forum/showthr...956#post305956

                                    Voltage Regulator (LDO) testing:
                                    http://www.badcaps.net/forum/showthr...999#post300999

                                    Inverter testing using old CFL:
                                    http://www.badcaps.net/forum/showthr...er+testing+cfl

                                    Tear down pictures : Hit the ">" Show Albums and stories" on the left side
                                    http://s807.photobucket.com/user/budm/library/

                                    TV Factory reset codes listing:
                                    http://www.badcaps.net/forum/showthread.php?t=24809

                                    Comment

                                    • CapLeaker
                                      Leaking Member
                                      • Dec 2014
                                      • 8327
                                      • Canada

                                      #58
                                      Re: Acoustic Solutions TV - Stuck on Standby

                                      Originally posted by claudyu07
                                      pin 18, 20, 22 (VCC_3V3_ON) of the PL816 of the power supply board are going into motherboard CN117 into pin 8, 10 , 12.

                                      I have disconnected the wires who makes the connection from power supply 18,20,22 to motherboard CN117 pins 8,10,12 and now board stops ticking every 1 second and SPDIF stops flashing.

                                      With the wires connected i get no Voltage but disconnected i get proper voltage on VCC_3V3_ON
                                      Originally posted by budm
                                      That is why it is confusing to me when in post 1 the report is:
                                      "I have tested PL816 for output and i got the following :
                                      ST_BY 2.1V
                                      +12V_1 - 3.5V
                                      +5v STBY - ok
                                      +3.3V STBY - ok
                                      +24v - 16v
                                      +12v - 4v
                                      +33v - 15v
                                      +3.3v - ok
                                      +5v - 2.1V
                                      +24V A - 16V
                                      +30V - 16V"

                                      So now it is clear that the Voltages were tested without main board connected (post 27).
                                      it was also confusing when OP stated that "you are right. i have disconnected pins 18,20,22 from CN117" which should be CN117 pins 8,10,12.
                                      So now i need to see where those 3V3_ON (3V3_VCC) pins are feeding circuits on the main board.
                                      So what resistance do you get between CN117 pins 8,10,12 and GND? 0 Ohms? 10 Ohms?
                                      don't worry... gonna be like the other one.... a veeeery long confusing thread.

                                      Comment

                                      • claudyu07
                                        Claudyu07
                                        • May 2014
                                        • 125
                                        • Ireland

                                        #59
                                        Re: Acoustic Solutions TV - Stuck on Standby

                                        Resistance to Ground is 8 ohms pins 8,10,12 to ground
                                        Last edited by claudyu07; 03-03-2015, 11:19 AM.

                                        Comment

                                        • budm
                                          Badcaps Legend
                                          • Feb 2010
                                          • 40746
                                          • USA

                                          #60
                                          Re: Acoustic Solutions TV - Stuck on Standby

                                          So that will be about 0.412A of current.
                                          Well, you have to start removing parts connected to the 3V3_VCC to find out where the 8 ohms is coming from.
                                          Last edited by budm; 03-03-2015, 12:36 PM.
                                          Never stop learning
                                          Basic LCD TV and Monitor troubleshooting guides.
                                          http://www.badcaps.net/forum/showthr...956#post305956

                                          Voltage Regulator (LDO) testing:
                                          http://www.badcaps.net/forum/showthr...999#post300999

                                          Inverter testing using old CFL:
                                          http://www.badcaps.net/forum/showthr...er+testing+cfl

                                          Tear down pictures : Hit the ">" Show Albums and stories" on the left side
                                          http://s807.photobucket.com/user/budm/library/

                                          TV Factory reset codes listing:
                                          http://www.badcaps.net/forum/showthread.php?t=24809

                                          Comment

                                          Related Topics

                                          Collapse

                                          • lepak06
                                            TV LED 4K Selecline 65S18 ( T.MS3458.U801) stuck in Standby mode
                                            by lepak06
                                            Hello

                                            I have an TV Led 4K Selecline 65s18 with mainboard T.MS3458.U801

                                            The TV is faulty with stuck in Standby RED LED. Can't power the TV.

                                            Before this problem , the TV stuck the picture with artefact , i unplug the AC cable and since the tv is stuck in standby .

                                            All voltage are OK on PSU and main board for regulator. I tried flash firmware 25Q64 with many dumps

                                            But the voltage on power button is 0.6V not 3.3V. When i press power button the voltage up to 0V. I tried to add 5V with Power Supply on 5V_STB and 3.3V on Power...
                                            01-12-2023, 01:43 AM
                                          • toty79
                                            Hisense LTDN50K220WSEU stuck in standby
                                            by toty79
                                            Hello to all friends of the forum and well found, here I am asking for your help and sorry for my translated English.



                                            As per Hisense tv title LTDN50K220WSEU stuck in standby
                                            PSU rsag.820.5687 HLL 4855WF
                                            Main rsag 7.820.5842
                                            I enclose the psu diagram, after the first routine checks I find myself with a regular standby voltage of 3.3v blue light on steady when the power button is pressed nothing happens, psu disassembled and bench checked ... forced ignition by sending a signal 3 , 3v on the SW and PWM2 pins the psu turns on and delivers all the voltages...
                                            05-01-2022, 04:39 PM
                                          • lego1234567
                                            LG 32LB1R - stuck in standby mode
                                            by lego1234567
                                            Hi. I have the following problem with my TV. After connecting to mains, the standby led (red) turns on, but TV is not responding to remote control or buttons on TV. After some measurements, I found out that +5 V standby voltage is present, but I dont have ON/OFF signal coming in to turn PSU on. It stays at zero volts. After looking at the schematic of the mainboard, I should get ON/OFF signal coming in at the R1402 resistor, but it stays around +3,5 V. So I removed it and I was able to turn on TV with buttons on TV, but not with remote control.

                                            What could be the problem ? Thanks...
                                            01-21-2024, 03:39 AM
                                          • Stunt
                                            Hp Laptop Stuck on Hp protected by hp sure start screen
                                            by Stunt
                                            Hi guys i've got an Hp laptop Zbook 17 g5 Stuck on Hp protected by hp sure start screen.
                                            I have tried almost every bios available on various platforms about this laptop but the problem is still the same.
                                            I even successfully build my own bios using the one from the Hp website but the problem the laptop still getting stuck there.
                                            Even if i try to press Esc key nothing happens. I tried f10 it doesn't go to bios still stuck there i just saw entering setup menu on the bottom left corner of the
                                            screen that's it and stuck there. I left it until the following day and i still...
                                            09-02-2025, 01:51 PM
                                          • Rusenga
                                            Samsung UA39EH5003R Stuck on standby
                                            by Rusenga
                                            Hi techs, I have a Samsung ua39eh5003r which switches on and then goes to standby. I have to wait for a day or two for the tv to switch on again, all the time it is stuck on standby. I have checked the voltages on the power supply board on both occasions when it is on and off and these are my findings:

                                            Connector CNM803:
                                            TV ON
                                            Pin1,3,4,5(Vamp),7(Vamp)- 12.6V; Pin2(PWM_DIM)- 0.96v; Pin6(BLU_ON/OFF)- 4.41v; Pin8,9,10- grnd; Pin11,12,13- 5.16v; Pin14(Power ON/OFF)- 3.3v

                                            TV OFF
                                            Pin1,3,4,5(Vamp),7(Vamp)- 12.6V; Pin2(PWM_DIM)- 0.06v; Pin6(BLU_ON/OFF)-...
                                            09-18-2021, 11:51 AM
                                          • Loading...
                                          • No more items.
                                          Working...