Boost output voltage on a 7805 regulator
Collapse
X
-
-
-
Re: Boost output voltage on a 7805 regulator
The resistance has to be very very low to reduce the Voltage drops and power dissipation on the meter.
If it is really 0.1 Ohm (did you zero out the meter probes resistance) and you have 30A flowing, the Vdrops will be (E = I x R) = to 30A x 0.1 Ohm = 3V! so with 12V system, the load will only see about 9~10Vdc, and the power dissipation (P = I x E) on the meter will be = to 30A x 3V = 90 Watts! 20A will be 40W.
http://www.sengpielaudio.com/calculator-ohm.htm
Did you verify that the needle is not stuck?Last edited by budm; 06-30-2016, 03:56 PM.Never stop learning
Basic LCD TV and Monitor troubleshooting guides.
http://www.badcaps.net/forum/showthr...956#post305956
Voltage Regulator (LDO) testing:
http://www.badcaps.net/forum/showthr...999#post300999
Inverter testing using old CFL:
http://www.badcaps.net/forum/showthr...er+testing+cfl
Tear down pictures : Hit the ">" Show Albums and stories" on the left side
http://s807.photobucket.com/user/budm/library/
TV Factory reset codes listing:
http://www.badcaps.net/forum/showthread.php?t=24809Comment
-
Re: Boost output voltage on a 7805 regulator
Yes, the needle is not stuck and moves freely.The resistance has to be very very low to reduce the Voltage drops and power dissipation on the meter.
If it is really 0.1 Ohm (did you zero out the meter probes resistance) and you have 30A flowing, the Vdrops will be (E = I x R) = to 30A x 0.1 Ohm = 3V! so with 12V system, the load will only see about 9~10Vdc, and the power dissipation (P = I x E) on the meter will be = to 30A x 3V = 90 Watts! 20A will be 40W.
http://www.sengpielaudio.com/calculator-ohm.htm
Did you verify that the needle is not stuck?
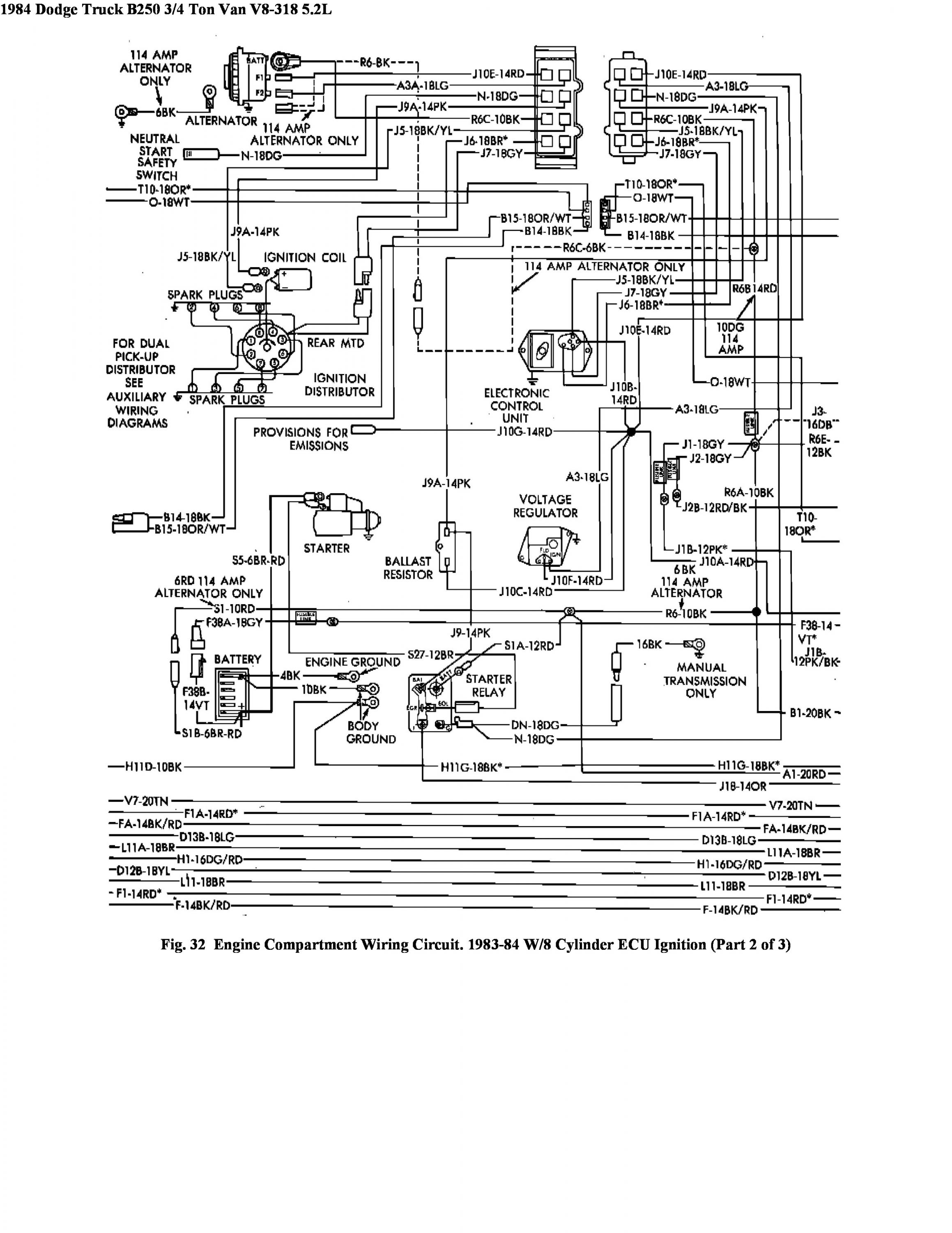
Here's a wiring diagram from cluster to engine harness
Circuit A1-20RD and B1-20BK are for the ammeter.Last edited by Mad_Professor; 07-01-2016, 03:18 AM.Comment
-
Re: Boost output voltage on a 7805 regulator
Looks like you should be fine to use a DMM (should still used a fused one) to measure the current. That meter is not taking all of the current (looks like it's only 22? 24? gauge wire winding?), there's another shunt in the schematic that will take the brunt of the current and reduce the total voltage drop. Looks like R6 is the shunt, and it's a piece of 10 or 6 gauge wire depending on what alternator you have. The shunt is fine if you're not getting anything at the meter, likely one of the wires to the meter is bad. You could test your meter with a current limited PSU...Comment
-
Re: Boost output voltage on a 7805 regulator
Yes, it does look like it has shunt resistor (R6-10BK) in parallel withe AMP meter.Looks like you should be fine to use a DMM (should still used a fused one) to measure the current. That meter is not taking all of the current (looks like it's only 22? 24? gauge wire winding?), there's another shunt in the schematic that will take the brunt of the current and reduce the total voltage drop. Looks like R6 is the shunt, and it's a piece of 10 or 6 gauge wire depending on what alternator you have. The shunt is fine if you're not getting anything at the meter, likely one of the wires to the meter is bad. You could test your meter with a current limited PSU...Never stop learning
Basic LCD TV and Monitor troubleshooting guides.
http://www.badcaps.net/forum/showthr...956#post305956
Voltage Regulator (LDO) testing:
http://www.badcaps.net/forum/showthr...999#post300999
Inverter testing using old CFL:
http://www.badcaps.net/forum/showthr...er+testing+cfl
Tear down pictures : Hit the ">" Show Albums and stories" on the left side
http://s807.photobucket.com/user/budm/library/
TV Factory reset codes listing:
http://www.badcaps.net/forum/showthread.php?t=24809Comment
-
Re: Boost output voltage on a 7805 regulator
stick a 9v battery across it - NOT a lithium one!
btw, with the car battery disconnected, you should meter a very low resistance between the 2 wires in the dash.
if it's not then you have a break in the loom.Comment
-
Re: Boost output voltage on a 7805 regulator
Here is an interesting discussion with some actual measurements:
http://webcache.googleusercontent.co...ic.php?t=24551
So I set up a bench power supply for 12V, connected a headlight to it, then cranked the power supply current limit down to 0. I then added the car ammeter in series, and put a clamp-on ammeter on the circuit. I slowly increased the current - and the car ammeter reads full-scale at 0.2 amps. Due to the limited precision of my clamp-on ammeter, this could be anywhere from 0.1A to 0.3A, but at least it gets me in the ballpark.Comment
-
Re: Boost output voltage on a 7805 regulator
How about a test?
With the engine off and meter disconnected, turn on the headlamps.
Measure the battery voltage (Vbat) and the voltage between the meter terminals (Vshunt).
Calculate the headlamp current using Plamp x 2 = Vbat x Ilamps, where Plamp is the rated power of one headlamp.
Now Vshunt = Rshunt x Ilamps, so this should allow us to calculate Rshunt.
If the meter goes to fsd at 30A, then Vfsd = Rshunt x 30A.
If fsd occurs at a meter current of 0.2A, then the resistance of the meter should be ...
Rmeter = Rshunt x (30A / 0.2A) = 150 x RshuntLast edited by fzabkar; 07-01-2016, 06:30 PM.Comment
-
Re: Boost output voltage on a 7805 regulator
So we took the wrap on the wiring harness off on the engine side of firewall, and found the welded splices and I think a diode of some sort. Not sure what it's for yet, but we hooked up the ammeter to two places where the welded splices were and we were able to see changes on ammeter, with the A/C blower and head lamps on. Our guess is there is a fault between the firewall.
My dad and I are thinking of modding a volt meter inplace of the ammeter.Comment
-
Re: Boost output voltage on a 7805 regulator
Which will break the ckt- ammeters go in series and are low impedance. Put a voltmeter there and its high impedance opens the ckt.
It's not beyond either of you to figure out- someone put this in, someone can fix it.
Ammeters are more useful too. "At a glance," you get a "picture" of what's going on. A voltmeter either tells you you're not charging, or the regulator ran away...
Ideally, you'd use both.
But no "fireworks," OK? They'd be the wrong kind for the 4th!
"pokemon go... to hell!"
EOL it...
Originally posted by shango066All style and no substance.Originally posted by smashstuff30guilty,guilty,guilty,guilty!
guilty of being cheap-made!
Comment
-
Re: Boost output voltage on a 7805 regulator
*if* the ebay ameters are bidirectional and support the "-" sign, you could use one.
they use an inductive loop.
so you bypass the original shunt resistor, and put the inductive loop over the battery cable.Comment
-
Re: Boost output voltage on a 7805 regulator
We didn't plan on using the existing wiring, we would just supply a new run.Which will break the ckt- ammeters go in series and are low impedance. Put a voltmeter there and its high impedance opens the ckt.
It's not beyond either of you to figure out- someone put this in, someone can fix it.
Ammeters are more useful too. "At a glance," you get a "picture" of what's going on. A voltmeter either tells you you're not charging, or the regulator ran away...
Ideally, you'd use both.
But no "fireworks," OK? They'd be the wrong kind for the 4th!
As far as I can see everything is working without the ammeter.
No fireworks, awww you're no fun. What's 4th of july without an electrical fire?
Hmmm interesting, this is really up to my dad, whatever he decides, I'll do it.Comment
-
Re: Boost output voltage on a 7805 regulator
IIRC, Chrysler added a diode for back-EMF protection. Does the truck have a mechanical regulator for the alternator output, and does it have an electronic ignition (with magnetic reluctor pickup)? If so, then that's probably the reason for the diode.
There is a shunt (R6) in the cable between the alternator and battery, so there would be no problem in removing the ammeter.
Just FYI, here is a kit for a "Compact 0-80A Automotive Ammeter":
http://archive.siliconchip.com.au/cm...1/article.html
http://archive.siliconchip.com.au/st...30551_12mg.jpg
The eBay device would probably be much easier and cheaper to implement.Comment
Related Topics
Collapse
-
3+1 Voltage Regulator for IMVP-7/VR12 CPUs
Compliant with IMVP-7/VR12, the ISL95831 provides a complete solution for microprocessor and graphic processor
core power supply. It provides two Voltage Regulators (VRs) with three integrated gate drivers. The first VR can be
configured as 3-, 2- or 1-phase VR while the second output is 1- phase VR, providing maximum flexibility. The two VRs share the
serial control bus to communicate with the CPU and achieve lower cost and smaller board area compared with the two chip approach.
Based on Intersil's Robust Ripple Regulator...-
Channel: Common Parts Library - Datasheets
11-05-2024, 03:24 PM -
-
by playithello ,for diy voltage injector for short killer/finder -- is it possible to use something like this - LM317 DC Linear Regulator, DC-DC 4.5~40V Turn 1.2~37V, Step Down Power Module, Adjustable
and ampere controller along (to make it zero amps ) with some addons(transistors diodes etc.) for it -- and use some 5v adaptor or 3.3v volt rail of my smps power supply as input and finally get 1v and zero amps for injecting voltage to find out short circuit component ? ..
for source input -- can we use 3.3 -4 volt 18550 battery ?( i have some of those ) and then adding ampere regulator... -
by artvandalaiThis Concept 2 rower pm5 monitor doesn't shut down. It keeps turning on and stays on after being turned off. I read on another forum by another user that replaced the same component to check the voltage regulator.
The monitor should pull around 35mA when turned on and in shutdown it should drops to around 0.060mA. Any advice on finding the voltage regulator on this board to check if it needs to be replaced?
3 Photos11-05-2024, 07:38 AM -
by shakib200The ram regulator produces VTT voltage of 0.65V and the display comes. When we restart the laptop the VTT voltage becomes 0.75 and no display.[Used same ddr3l ram].
Also, it becomes 1.35 V on the ram coil and all are okay but after restarting Voltage becomes 1.5V with no display. -
by slothen92Hello
Im trying to repair the Volvo HU850 radio/CD-player from a Volvo V70.
I have ordered replacements for the four transistors (SD1760), but Im not sure about a replacement for the low dropout voltage regulator IC (marked by the red circle in the attached picture).
On the body of the IC it says: “LF33AH GK133544”.
Does anyone know where to find this part or a replacement for it?
Cheers1 Photo-
Channel: Troubleshooting Audio Equipment
-
- Loading...
- No more items.
Comment