This A1708 macbook pro 13 2017 , 820-00840-A has no backlight but image is there,.
I cant find the problem with backlight not working,
Watched youtube videos as well for troubleshooting,
Replaced following parts in backlight circuit
- u8400
- q8400
- D8401
- C8400
still no backlight, only shows image
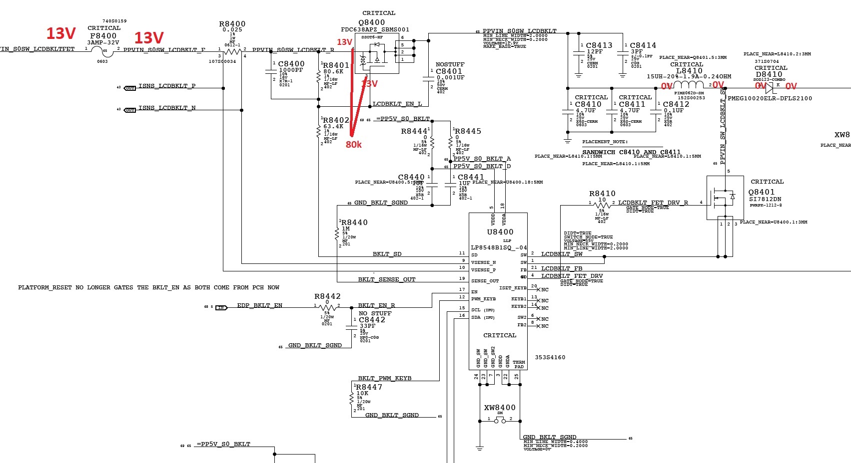
I have 13V but no voltage on L8410, please check picture below to see measured voltage and resistance

thanks
I cant find the problem with backlight not working,
Watched youtube videos as well for troubleshooting,
Replaced following parts in backlight circuit
- u8400
- q8400
- D8401
- C8400
still no backlight, only shows image
I have 13V but no voltage on L8410, please check picture below to see measured voltage and resistance

thanks
Comment