kenwood TK-40 Output problem - need help with circuit debug

Collapse
X
 
  • Time
  • Show
Clear All
new posts
  • jimkarl
    Member
    • Jul 2014
    • 37
    • USA

    #1

    kenwood TK-40 Output problem - need help with circuit debug

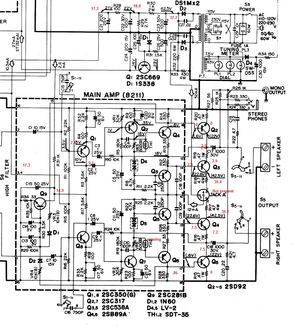
    Have a Vintage kenwood TK40 with no output on either channel (maybe a very minimal sound if volume turned 100% up). I found a number of caps in the power section to be bad on ESR meter, though surprisingly not the larger ones. Replaced all the bad ones but only seeing 40V dc on the left side of D2/D3 in the schematic (attached). Schematic says should be 46v so a bit of difference. Right side does measure 31v (ac) so I believe the transformer is good and something is pulling the voltages down.

    Did an audio trace and I have audio coming to the power amp section (inputs 1 & 2 on the left hand side of the schematic. On the right channel, I traced audio on the other side of the Cap C7. On the left there was no signal there at C10 so I checked the cap and it was shorted open. Replaced it and now have audio on the other side of that cap but audio is now totally weak and distorted, so something else in the circuit is affecting it. While the right channel doesn't have the same issue, is also has no speaker out either, so the signal isn't making it's way out.

    Basically all the voltages on that board are low - substantially lower then what they should be - so I'm not sure if that is because the power supply section has a problem, or something on the board is "leaking" voltage somewhere. I'm no expert in electronics - definitely still in learning mode. Suggestions on what to try next/where to look?
    Attached Files
  • budm
    Badcaps Legend
    • Feb 2010
    • 40746
    • USA

    #2
    Re: kenwood TK-40 Output problem - need help with circuit debug

    31VAC will give you about 31 x 1.414 = 43.8 - .6V = 43.2VDC on the filter cap C23 (1000uF 50VDC) no load.
    What DCV do you get on C15 filter cap for pre-driver circuit Q1, Q8?
    What is the DCV on post 3 & 4 of the power board?
    What are the DCV on the + leg of the C17, C18 OUTPUT coupling caps.
    Those old 1uf caps also known for current leakage (leakage can cause damage to the circuit) and lose its capacitance.
    I would recap the board, clean all the controls and switches real well, especially the tape monitor switches.
    Attached Files
    Never stop learning
    Basic LCD TV and Monitor troubleshooting guides.
    http://www.badcaps.net/forum/showthr...956#post305956

    Voltage Regulator (LDO) testing:
    http://www.badcaps.net/forum/showthr...999#post300999

    Inverter testing using old CFL:
    http://www.badcaps.net/forum/showthr...er+testing+cfl

    Tear down pictures : Hit the ">" Show Albums and stories" on the left side
    http://s807.photobucket.com/user/budm/library/

    TV Factory reset codes listing:
    http://www.badcaps.net/forum/showthread.php?t=24809

    Comment

    • jimkarl
      Member
      • Jul 2014
      • 37
      • USA

      #3
      Re: kenwood TK-40 Output problem - need help with circuit debug

      Originally posted by budm
      31VAC will give you about 31 x 1.414 = 43.8 - .6V = 43.2VDC on the filter cap C23 (1000uF 50VDC) no load.
      What DCV do you get on C15 filter cap for pre-driver circuit Q1, Q8?
      What is the DCV on post 3 & 4 of the power board?
      What are the DCV on the + leg of the C17, C18 OUTPUT coupling caps.
      Those old 1uf caps also known for current leakage (leakage can cause damage to the circuit) and lose its capacitance.
      I would recap the board, clean all the controls and switches real well, especially the tape monitor switches.


      C15 Filter Cap shows 12.7vdc (Interesting to note they actually have 50uf caps/30vdc on the board though the schematic shows 47uf/16vdc. They look original though, so it may be a slight variation on the schematic revision that I don't have.

      Post 3&4 show 12.6vdc

      C17/C18 output caps show 5.5 & 14.9 respectively

      Controls were already cleaned previously with Detoxit and I thought pretty well and as I mentioned audio is already coming to the amp board, but I can run more detoxit through them to be sure.

      Comment

      • budm
        Badcaps Legend
        • Feb 2010
        • 40746
        • USA

        #4
        Re: kenwood TK-40 Output problem - need help with circuit debug

        "C17/C18 output caps show 5.5 & 14.9 respectively" That is way off, you did measure the + terminal of the cap, right?
        That Voltage should be 1/2 of the VCC (VCC is the Voltage of the main filter cap), so there is problem for sure if that is the case.
        As you can see in the diagram of the TK-40U, the Collector Voltage of the Q2 output transistor is shown as 22VDC but the Voltage on pin12 is shown as 18V, so there are many error in the diagram.
        Last edited by budm; 04-21-2015, 09:41 AM.
        Never stop learning
        Basic LCD TV and Monitor troubleshooting guides.
        http://www.badcaps.net/forum/showthr...956#post305956

        Voltage Regulator (LDO) testing:
        http://www.badcaps.net/forum/showthr...999#post300999

        Inverter testing using old CFL:
        http://www.badcaps.net/forum/showthr...er+testing+cfl

        Tear down pictures : Hit the ">" Show Albums and stories" on the left side
        http://s807.photobucket.com/user/budm/library/

        TV Factory reset codes listing:
        http://www.badcaps.net/forum/showthread.php?t=24809

        Comment

        • budm
          Badcaps Legend
          • Feb 2010
          • 40746
          • USA

          #5
          Re: kenwood TK-40 Output problem - need help with circuit debug

          OK, your is probably TK-40U.
          PIN 3/4 pins should also be around 20VDC per sch.
          Check the DCV of R28 both legs against GND to see what you have.
          Attached Files
          Last edited by budm; 04-21-2015, 09:43 AM.
          Never stop learning
          Basic LCD TV and Monitor troubleshooting guides.
          http://www.badcaps.net/forum/showthr...956#post305956

          Voltage Regulator (LDO) testing:
          http://www.badcaps.net/forum/showthr...999#post300999

          Inverter testing using old CFL:
          http://www.badcaps.net/forum/showthr...er+testing+cfl

          Tear down pictures : Hit the ">" Show Albums and stories" on the left side
          http://s807.photobucket.com/user/budm/library/

          TV Factory reset codes listing:
          http://www.badcaps.net/forum/showthread.php?t=24809

          Comment

          • jimkarl
            Member
            • Jul 2014
            • 37
            • USA

            #6
            Re: kenwood TK-40 Output problem - need help with circuit debug

            Originally posted by budm
            OK, your is probably TK-40U.
            PIN 3/4 pins should also be around 20VDC per sch.
            Check the DCV of R28 both legs against GND to see what you have.
            First thanks for the right schematic! That probably makes a difference (Duh!)

            R28 is 0/0.86 but I assumed you also wanted R14 also which has the left side wacky filter cap reading. It's reading 0 on both sides.

            Comment

            • budm
              Badcaps Legend
              • Feb 2010
              • 40746
              • USA

              #7
              Re: kenwood TK-40 Output problem - need help with circuit debug

              Originally posted by jimkarl
              First thanks for the right schematic! That probably makes a difference (Duh!)

              R28 is 0/0.86 but I assumed you also wanted R14 also which has the left side wacky filter cap reading. It's reading 0 on both sides.
              Did you take the reading between Gnd and each leg of R28 (100 Ohms)?
              Per diagram, one side is 22V (C22 is input fiter cap), and another side is 21V (C21 is the output filter cap) whcih is fed to pin 3 & 4 of the power amp board.
              Attached Files
              Last edited by budm; 04-21-2015, 12:08 PM.
              Never stop learning
              Basic LCD TV and Monitor troubleshooting guides.
              http://www.badcaps.net/forum/showthr...956#post305956

              Voltage Regulator (LDO) testing:
              http://www.badcaps.net/forum/showthr...999#post300999

              Inverter testing using old CFL:
              http://www.badcaps.net/forum/showthr...er+testing+cfl

              Tear down pictures : Hit the ">" Show Albums and stories" on the left side
              http://s807.photobucket.com/user/budm/library/

              TV Factory reset codes listing:
              http://www.badcaps.net/forum/showthread.php?t=24809

              Comment

              • jimkarl
                Member
                • Jul 2014
                • 37
                • USA

                #8
                Re: kenwood TK-40 Output problem - need help with circuit debug

                Originally posted by budm
                Did you take the reading between Gnd and each leg of R28 (100 Ohms)?
                Per diagram, one side is 22V (C22 is input fiter cap), and another side is 21V (C21 is the output filter cap) whcih is fed to pin 3 & 4 of the power amp board.
                Ah - I did a different R28. Ok. This one is 18.8/17.3. Note that the C21 Cap 200uf was bad originally. I didn't have another 200uf so I had put a 220uf in place instead. I expect that will have some variation on things, but I'm hoping not enough to be the cause of all this. I could replace with two 100uf's in parallel if necessary. On a related note - C26 500uf was also bad and replaced with a 470uf. Was figuring with tolerances and based on what they actually measured on a meter (which I don't recall right now) they were within range.

                Though not 100% ideal, not sure how those are affecting that terribly low reading on the output caps (and the zero volts on both sides on amp board R14. Certainly seems something on that board is bringing everything down

                Comment

                • budm
                  Badcaps Legend
                  • Feb 2010
                  • 40746
                  • USA

                  #9
                  Re: kenwood TK-40 Output problem - need help with circuit debug

                  Those capacitance values are fine.
                  In post 3 you indicated the reading of only 12.6V which is not what you are getting now, 17.3V, as you can see, the left side (in diagram) of R8 is connected to pin 3-4 of the power amp board.

                  " not sure how those are affecting that terribly low reading on the output caps (and the zero volts on both sides on amp board R14" That means Q 4 is not BIASED which in turn no bias for Q2 output transistor either.
                  By the way, there is JACK A 4-pin jack (as shown in the diagram between Q3 and Q4), is it missing?
                  Last edited by budm; 04-21-2015, 01:01 PM.
                  Never stop learning
                  Basic LCD TV and Monitor troubleshooting guides.
                  http://www.badcaps.net/forum/showthr...956#post305956

                  Voltage Regulator (LDO) testing:
                  http://www.badcaps.net/forum/showthr...999#post300999

                  Inverter testing using old CFL:
                  http://www.badcaps.net/forum/showthr...er+testing+cfl

                  Tear down pictures : Hit the ">" Show Albums and stories" on the left side
                  http://s807.photobucket.com/user/budm/library/

                  TV Factory reset codes listing:
                  http://www.badcaps.net/forum/showthread.php?t=24809

                  Comment

                  • jimkarl
                    Member
                    • Jul 2014
                    • 37
                    • USA

                    #10
                    Re: kenwood TK-40 Output problem - need help with circuit debug

                    Originally posted by budm
                    Those capacitance values are fine.
                    In post 3 you indicated the reading of only 12.6V which is not what you are getting now, 17.3V, as you can see, the left side (in diagram) of R8 is connected to pin 3-4 of the power amp board.

                    " not sure how those are affecting that terribly low reading on the output caps (and the zero volts on both sides on amp board R14" That means Q 4 is not BIASED which in turn no bias for Q2 output transistor either.
                    By the way, there is JACK A 4-pin jack (as shown in the diagram between Q3 and Q4), is it missing?
                    So I did -and not sure why. It now reads 17.3 at pin 3/4. I have ben getting different readings each time I look. For example that left channel output cap now shows 3.5v, so even worse than before. Also power supply board post D2 now at 37.7 (previously 40). Also, there is no 4 pin jack, external or internal that I can find, so I assume again a slight variation in models.

                    On an unrelated note - I found the TH2 (SDT35 thermistor is missing from the right channel amp board. Looks broken off. and the Left side one doesn't look great either. I can't find any specs or alternate replacement from google. Looks like I could get them from sears parts direct but the shipping brings it to $13 so I was hoping to find a alternative that I could either get cheaper or from some place I'm more likely to order other things from.

                    I started to recapture a variety of voltage points (attached and shown in red) but I pushed Q1 2SC669 too far over and the base lead came off (right from inside the base so there's no repairing it. Google also fails to shows any equivalent for this transistor. The 2SC669A has a substantially lower upper limit (30v instead of 100), the Ved max is slightly lower (5v vs 6) and the Ptot (something to do with temperature/power dissapations is 1WF vs 10WC) so although I could probably get by with the 30v upper, I'm unclear if the latter two spec items are adequate for replacement. Anyway - I'm dead in the water until I can replace this piece.
                    Attached Files

                    Comment

                    • budm
                      Badcaps Legend
                      • Feb 2010
                      • 40746
                      • USA

                      #11
                      Re: kenwood TK-40 Output problem - need help with circuit debug

                      What DCV are you getting at the Collector of Q3, Q4 output transistors?
                      669A has beta of 170~400 compare to 669 of 70, so the Collector voltage may not be right, you just have to try it. NTE373 is supposed to be the replacement.
                      My 1988 Japanese transistor sub manual shows 2SD361 as a sub.
                      So someone worked on this unit before you?
                      Last edited by budm; 04-21-2015, 09:42 PM.
                      Never stop learning
                      Basic LCD TV and Monitor troubleshooting guides.
                      http://www.badcaps.net/forum/showthr...956#post305956

                      Voltage Regulator (LDO) testing:
                      http://www.badcaps.net/forum/showthr...999#post300999

                      Inverter testing using old CFL:
                      http://www.badcaps.net/forum/showthr...er+testing+cfl

                      Tear down pictures : Hit the ">" Show Albums and stories" on the left side
                      http://s807.photobucket.com/user/budm/library/

                      TV Factory reset codes listing:
                      http://www.badcaps.net/forum/showthread.php?t=24809

                      Comment

                      • jimkarl
                        Member
                        • Jul 2014
                        • 37
                        • USA

                        #12
                        Re: kenwood TK-40 Output problem - need help with circuit debug

                        Originally posted by budm
                        What DCV are you getting at the Collector of Q3, Q4 output transistors?
                        669A has beta of 170~400 compare to 669 of 70, so the Collector voltage may not be right, you just have to try it. NTE373 is supposed to be the replacement.
                        My 1988 Japanese transistor sub manual shows 2SD361 as a sub.
                        So someone worked on this unit before you?
                        No one before me. It's very possible I broke the thermistor off when handling the board. It's very tiny on the underside and the other one looks quite fragile. So small I wouldn't have noticed if I did and my work area (if you want to call it that) is not particularly clean so it if fell off - I'll never find it again LOL. I'd replace them both, but without a spec to match to...

                        39.4/39.2 on collectors of Q3/Q2. I took all the output readings and reposted again. Note those output caps continue to fall. Left side now down to 2.9 and right side to 7.5. Don't know if that Q1 failure in the power supply section is affecting these - it seems to drive a different board.

                        So you are saying NTE373 and 2sd361 are both replacements for the 669A, correct?
                        Attached Files

                        Comment

                        • budm
                          Badcaps Legend
                          • Feb 2010
                          • 40746
                          • USA

                          #13
                          Re: kenwood TK-40 Output problem - need help with circuit debug

                          I thought the one in the unit is 669, not 669A.
                          Right channel: The missing thermistor causes Q6 (on the circuit board) to be bias on a lot which in turn bias on output transistor Q5 to be bias on a lot which makes VCE voltage to be low @7.5V instead of around 22V.
                          Do not keep running without the thermistor.
                          Bias Diode string D4, D5 should be check real well, they tend to go open circuit and that will cause damage to the driver and the output transistors.
                          Left channel: Q2, Q4 on the board are not being bias on, same for the output transistor Q2, Q3 (E and B has no potential different, 2.9V on both legs).

                          I think you will need to test a bunch of transistors (for leakage, shorts, or open circuit) in this unit and also look for leaky (current leakage, not block DC) caps.
                          Bias pot VR5, 6 should also be cleaned.
                          Last edited by budm; 04-21-2015, 11:31 PM.
                          Never stop learning
                          Basic LCD TV and Monitor troubleshooting guides.
                          http://www.badcaps.net/forum/showthr...956#post305956

                          Voltage Regulator (LDO) testing:
                          http://www.badcaps.net/forum/showthr...999#post300999

                          Inverter testing using old CFL:
                          http://www.badcaps.net/forum/showthr...er+testing+cfl

                          Tear down pictures : Hit the ">" Show Albums and stories" on the left side
                          http://s807.photobucket.com/user/budm/library/

                          TV Factory reset codes listing:
                          http://www.badcaps.net/forum/showthread.php?t=24809

                          Comment

                          • jimkarl
                            Member
                            • Jul 2014
                            • 37
                            • USA

                            #14
                            Re: kenwood TK-40 Output problem - need help with circuit debug

                            yes 669 - I misread your answer. Great I can get one of those and radio shack might even have them or be able to order them in.

                            For the thermistor - I haven't actually handled the board in a while (days, if not weeks, it's been screwed back on the chassis for while) so I'm pretty sure it's been gone for a while and that falling cap reading might be contributed to something else, since that has been steadily happening over the past day or so. A day ago it was 14v and today 7, so something is failing (I would think) But I totally hear you on the need to replace it.

                            I can (fairly) easily check the diodes, certainly clean the pots (though would be concerned I don't know what they should be set back to when done cleaning) however a wholesale parts check on that amp board will challenging - to put it mildly! It's a solder farm unlike anything I've ever seen. So much solder you can't tell where the parts are from that side, it flows over most of the board number points as well and with no board layout diagram, well - a challenge for sure....

                            I do have a transistor tester, so if I can get them out (and back) I should be able to go through those.
                            For the caps, I did ESR meter check all the 10uf and larger at one time, but I'm sure I missed some because as I said, you really can't tell on the back what is what. But your "leakage test" I'm not sure how to perform exactly, assuming that is different.

                            Comment

                            • budm
                              Badcaps Legend
                              • Feb 2010
                              • 40746
                              • USA

                              #15
                              Re: kenwood TK-40 Output problem - need help with circuit debug

                              The 1uF used in those receiver are the one that tends to have current leakage, easiest will be to recap. This is VERY OLD unit, the filter caps in power supply should be replaced, you need to have stable power supply first.
                              The circuit ground to the chassis is also done through the PCB mounting screws so the screws for the board should be tightened.
                              I have SENCORE LC77 cap/inductor tester to test cap current leakage at rated voltage.
                              Last edited by budm; 04-22-2015, 08:55 AM.
                              Never stop learning
                              Basic LCD TV and Monitor troubleshooting guides.
                              http://www.badcaps.net/forum/showthr...956#post305956

                              Voltage Regulator (LDO) testing:
                              http://www.badcaps.net/forum/showthr...999#post300999

                              Inverter testing using old CFL:
                              http://www.badcaps.net/forum/showthr...er+testing+cfl

                              Tear down pictures : Hit the ">" Show Albums and stories" on the left side
                              http://s807.photobucket.com/user/budm/library/

                              TV Factory reset codes listing:
                              http://www.badcaps.net/forum/showthread.php?t=24809

                              Comment

                              • jimkarl
                                Member
                                • Jul 2014
                                • 37
                                • USA

                                #16
                                Re: kenwood TK-40 Output problem - need help with circuit debug

                                Recaped the 4 1uf's. Cleaned the pots. Pulled the diodes and checked .544/infinity so they seem good. Rechecked via ESR the power/output caps and did find the right output one to be low and going way high 1500uf+. Replaced that and was back to 14v there, still low but better then the 7.5 it had dropped to over the last day of testing. Figured might as well replace the other mains so did the left & the smaller one in the power supply. Both still ESR just fine, though were measuring a little high at about 1300uf. Didn't have a larger one for the main power supply one C23 that fit, though rigged up one for testing and still saw the saw 38v there so it doesn't seem to be a specific fix anyway. At some point may replace that one if I can find a better physical fit. Also, really didn't see any power supply voltage changes as a result of the other cap either, but left it since it was done.

                                So I was going about re-measuring everything with what I had done so far and that when it's gets worse. Now seeing 38v at collectors of Q2/Q7 (schematic says 18v), zero at the emitters. Back trace seeing 38 v in the middle pair of the D5/D4 diodes too. Pulled a diode pair to see if I inadvertently heated it up on the last check - still measured good then murphy kicked in when putting the pair back on. Leg broke off right at the casing. GD these things are fragile! Now I have to figure out a replace for that. Did a quick search and saw some used a pair of 1N4148 tied together. I don't think I have any but at least they are readily accessible.

                                But now with a core problem of why 38v is flowing back into the board there?

                                Comment

                                • budm
                                  Badcaps Legend
                                  • Feb 2010
                                  • 40746
                                  • USA

                                  #17
                                  Re: kenwood TK-40 Output problem - need help with circuit debug

                                  If Q2/Q7 is not bias on as designed by the circuit the Collector Voltage will be high.
                                  What is Veb of Q2? Vdc across R9/R23 (Emitter resistor for Q2/Q7)?
                                  VR1, VR2 are for setting the DCV at the output (+ terminal of the output DC coupling cap) to 1/2 of the VCC (Voltage of the main filter cap).
                                  You need to check Veb of the transistors to see if all of them are bias on or not.
                                  Last edited by budm; 04-22-2015, 02:37 PM.
                                  Never stop learning
                                  Basic LCD TV and Monitor troubleshooting guides.
                                  http://www.badcaps.net/forum/showthr...956#post305956

                                  Voltage Regulator (LDO) testing:
                                  http://www.badcaps.net/forum/showthr...999#post300999

                                  Inverter testing using old CFL:
                                  http://www.badcaps.net/forum/showthr...er+testing+cfl

                                  Tear down pictures : Hit the ">" Show Albums and stories" on the left side
                                  http://s807.photobucket.com/user/budm/library/

                                  TV Factory reset codes listing:
                                  http://www.badcaps.net/forum/showthread.php?t=24809

                                  Comment

                                  • jimkarl
                                    Member
                                    • Jul 2014
                                    • 37
                                    • USA

                                    #18
                                    Re: kenwood TK-40 Output problem - need help with circuit debug

                                    Do I need to fix D2 (or might have been D4) that broke first, or just get the reading from the channel that the diode is still working on? Not clear if safe to run with the diode pulled out. I order some diodes, but will be a few days before here.

                                    Comment

                                    • budm
                                      Badcaps Legend
                                      • Feb 2010
                                      • 40746
                                      • USA

                                      #19
                                      Re: kenwood TK-40 Output problem - need help with circuit debug

                                      No, do not run without the Bias diode in place! That is one of common failure (it goes open circuit) part that wipe out the output transistor. 1N4148 in series will work, you should put them in heat shrink tubing and mount them close to the output transistor and apply heatsink compound so they will detect the temperature of the transistors.
                                      Never stop learning
                                      Basic LCD TV and Monitor troubleshooting guides.
                                      http://www.badcaps.net/forum/showthr...956#post305956

                                      Voltage Regulator (LDO) testing:
                                      http://www.badcaps.net/forum/showthr...999#post300999

                                      Inverter testing using old CFL:
                                      http://www.badcaps.net/forum/showthr...er+testing+cfl

                                      Tear down pictures : Hit the ">" Show Albums and stories" on the left side
                                      http://s807.photobucket.com/user/budm/library/

                                      TV Factory reset codes listing:
                                      http://www.badcaps.net/forum/showthread.php?t=24809

                                      Comment

                                      • jimkarl
                                        Member
                                        • Jul 2014
                                        • 37
                                        • USA

                                        #20
                                        Re: kenwood TK-40 Output problem - need help with circuit debug

                                        OK. Hopefully back with more info in a couple of days....

                                        Comment

                                        Related Topics

                                        Collapse

                                        Working...