37PFL5522D/05 philips 2 red flashes code

Collapse
X
 
  • Time
  • Show
Clear All
new posts
  • petehall347
    Badcaps Legend
    • Jan 2015
    • 4448
    • United Kingdom

    #1

    37PFL5522D/05 philips 2 red flashes code

    this is one i have repaired before by putting in a new audio chip . it worked for months but has now come back .
    first removed audio chip like last time but no joy .
    installed a second hand main board and now it tries to come out of standby .red light goes blue for a few seconds then red light blinks twice . supposedly means 12v low or missing . which it is along with other voltages after trying to power it up .
    all supply voltages are good to start with .
    at no time do the backlights come on .. am wondering if i can try and force backlights on and how to do it ?
    the speakers pop when its trying to power up . i measured 900mv at one speaker but not sure if its that shutting it down .
  • petehall347
    Badcaps Legend
    • Jan 2015
    • 4448
    • United Kingdom

    #2
    Re: 37PFL5522D/05 philips 2 red flashes code

    do the back lights switch on high or low ? if i can check this it will give me a direction to go in

    Comment

    • petehall347
      Badcaps Legend
      • Jan 2015
      • 4448
      • United Kingdom

      #3
      Re: 37PFL5522D/05 philips 2 red flashes code

      can anyone offer any help with this please ?

      Comment

      • dick_barton
        Badcaps Legend
        • Aug 2015
        • 6643
        • Wales

        #4
        Re: 37PFL5522D/05 philips 2 red flashes code

        Can you post pictures of the boards and give the various voltages that are labelled alongside any connectors that you have measured. What's the power supply part number?
        Willing to help but I'm no expert.

        Comment

        • petehall347
          Badcaps Legend
          • Jan 2015
          • 4448
          • United Kingdom

          #5
          Re: 37PFL5522D/05 philips 2 red flashes code

          its a delta DPS-168BP power board
          back light inverter is on power board

          Comment

          • dick_barton
            Badcaps Legend
            • Aug 2015
            • 6643
            • Wales

            #6
            Re: 37PFL5522D/05 philips 2 red flashes code

            Originally posted by petehall347
            its a delta DPS-168BP power board
            back light inverter is on power board
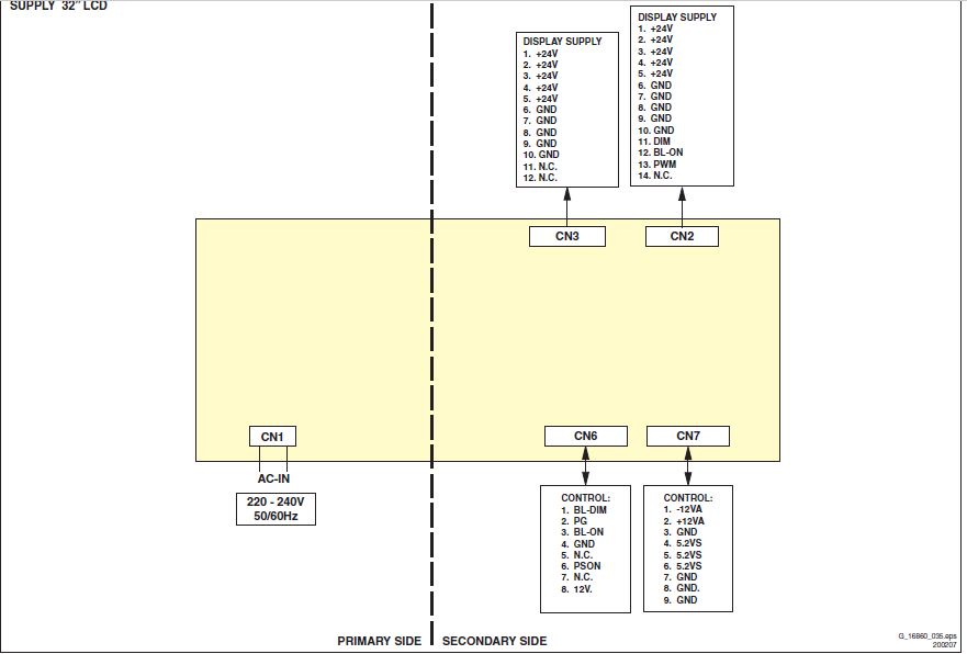
            Connect CN6 Pin3 (BL_ON) to CN7 Pin 4,5 or 6 (5VS) and also CN6 Pin 6 (PSON) to CN7 Pin 4,5, or 6 using 1K resistor for each.
            Attached Files

            if you find these attachements useful please consider making a small donation to the site

            Willing to help but I'm no expert.

            Comment

            • petehall347
              Badcaps Legend
              • Jan 2015
              • 4448
              • United Kingdom

              #7
              Re: 37PFL5522D/05 philips 2 red flashes code

              ok tried that .
              no backlight
              voltage at bl on is dropping to 1.2v through the 1k resistor .. ps on keeps 5v ok .
              so i guess 1k is too high or something is pulling too much current .
              p.s this board doesnt have cn2 and cn3 shown in you picture .
              Last edited by petehall347; 10-11-2017, 01:33 PM.

              Comment

              • dick_barton
                Badcaps Legend
                • Aug 2015
                • 6643
                • Wales

                #8
                Re: 37PFL5522D/05 philips 2 red flashes code

                Some pictures of your boards would be useful.
                This may be your power supply. Two sheets shown on the thread.
                Hopefully this matches your power supply. So again jumper standby to BL_ON and standby to PSON

                https://www.elektroda.pl/rtvforum/topic2355632.html
                Last edited by dick_barton; 10-11-2017, 03:01 PM.
                Willing to help but I'm no expert.

                Comment

                • petehall347
                  Badcaps Legend
                  • Jan 2015
                  • 4448
                  • United Kingdom

                  #9
                  Re: 37PFL5522D/05 philips 2 red flashes code

                  looks a bit different .this one is dps-168bp ..then b for 37 inch .
                  will try taking a pic but i really need sunlight

                  Comment

                  • ducky29
                    Badcaps Veteran
                    • Dec 2015
                    • 369
                    • Europe

                    #10
                    Re: 37PFL5522D/05 philips 2 red flashes code

                    Replace the diode that is next to the watermark(below 3 optocouplers)

                    https://spares2repair.co.uk/bmz_cach...ge.489x600.jpg

                    Comment

                    • petehall347
                      Badcaps Legend
                      • Jan 2015
                      • 4448
                      • United Kingdom

                      #11
                      Re: 37PFL5522D/05 philips 2 red flashes code

                      pics attached i hope
                      Attached Files

                      if you find these attachements useful please consider making a small donation to the site

                      Comment

                      • petehall347
                        Badcaps Legend
                        • Jan 2015
                        • 4448
                        • United Kingdom

                        #12
                        Re: 37PFL5522D/05 philips 2 red flashes code

                        Originally posted by ducky29
                        Replace the diode that is next to the watermark(below 3 optocouplers)

                        https://spares2repair.co.uk/bmz_cach...ge.489x600.jpg
                        diode tests fine

                        Comment

                        • petehall347
                          Badcaps Legend
                          • Jan 2015
                          • 4448
                          • United Kingdom

                          #13
                          Re: 37PFL5522D/05 philips 2 red flashes code

                          been rooting through the internet and got pointed to ic201 .fa5531
                          i just tested it for shorts and it appears shorted pin8 to pin 6 . looking at the data sheet it shouldn't be connected or appear to be with other components . i will have to remove it for further testing .
                          am still hunting for the schematic for this board . and now a fa5531 ic .

                          Comment

                          • budm
                            Badcaps Legend
                            • Feb 2010
                            • 40746
                            • USA

                            #14
                            Re: 37PFL5522D/05 philips 2 red flashes code

                            What is this TV chassis number?
                            LC7.1E LB????
                            Never stop learning
                            Basic LCD TV and Monitor troubleshooting guides.
                            http://www.badcaps.net/forum/showthr...956#post305956

                            Voltage Regulator (LDO) testing:
                            http://www.badcaps.net/forum/showthr...999#post300999

                            Inverter testing using old CFL:
                            http://www.badcaps.net/forum/showthr...er+testing+cfl

                            Tear down pictures : Hit the ">" Show Albums and stories" on the left side
                            http://s807.photobucket.com/user/budm/library/

                            TV Factory reset codes listing:
                            http://www.badcaps.net/forum/showthread.php?t=24809

                            Comment

                            • petehall347
                              Badcaps Legend
                              • Jan 2015
                              • 4448
                              • United Kingdom

                              #15
                              Re: 37PFL5522D/05 philips 2 red flashes code

                              well it needs a new power supply now ..
                              my mistake .. i removed ic201 and found pin 8 and pin 6 were connected on the board .soldered it back in and didn't check for shorts . big bang and a flash . now the board is burned up .

                              Comment

                              Related Topics

                              Collapse

                              • Document Archive
                                LCD LED TV Service Menu Codes
                                by Document Archive
                                ALL LCD LED TV SERVICE MENU CODES

                                Service Menu Code with Board Name

                                China Universal Board / Jumper Board Service Menu Code
                                Changhong Ruba Service Menu Code
                                Ecostar LED TV Service Menu Code
                                Orient LED TV Service Menu Code
                                Haier LED TV Service Menu Code
                                TCL LED TV Service Menu Code
                                Samsung LED TV Service Menu Code
                                LG LED TV Service Menu Code
                                Videocon LED TV Service Menu Code
                                Supra LED TV Service Menu Code
                                Toshiba LED TV Service Menu Code
                                Symphony LED TV Service Menu Code
                                Veste/ LED TV Service Menu Code...
                                10-31-2024, 03:58 AM
                              • eurgenca
                                Philips TV 43pus7505 setting display option code, help please.
                                by eurgenca
                                Hello.
                                I am dealing with a Philips TV, 43pus7505 and is stuck on boot loop.
                                So I ordered a used CPU board, and now I have wired picture.
                                I think the problem lies in display option code. According to SM, the command for setting
                                display code is 062598 + MENU + 032 (032 is written on a label on back of a TV).
                                But as soon I press the menu button TV jumps in menu. Can someone please tell me what I am doing wrong,
                                or can I manually edit option code in SAM.​
                                10-07-2024, 02:09 AM
                              • diazald
                                philips 55pfl5907/f7 flashes and goes black
                                by diazald
                                Hi Guys I have a philips 55pfl5907/f7 Backlight flashes and then goes black Protection Mode I assume. This set has a LED Driver board and is Edge lit (Only 2 light strips). I put my LED checker on the connection and get 103v on 7 of the segments and 112v on the 8th segment. Obviously theres an LED out on that segment but still lights up.

                                Could such a small voltage difference cause the set to go into 'protection Mode'?

                                Thanks in advance
                                Will
                                11-04-2023, 01:28 PM
                              • Curtissimo
                                HP EliteBook 850 G8 - Error code / Caps Lock permanently on and blinks twice every 6 seconds
                                by Curtissimo
                                Hi everyone.

                                I have a HP Elitebook 850 G8.
                                Serial: 5CG2324XM0
                                ProdID 6L8D5EC#ABA
                                It has a Winbond W25Q256JVEN Chip.

                                I need to remove BIOS Password.

                                I made a dump with an CHA341A programmer and NeoProgrammer 2.2.0.10.

                                Attached my dump.

                                I also used the HP Unlocker tool to create an unlocked file (I followed the guidelines)

                                I also downloaded latest HP BIOS Update (SP158137) which includes 3 .bin files. I found the Number T76 in my original dump, so I used: T76_01210000.bin

                                What I did:...
                                08-26-2025, 04:42 AM
                              • Sorrow1
                                Intergraph TDZ 2000 mainboard post code 2F/2E
                                by Sorrow1
                                Hi,

                                I try to repair an old Intergraph TDZ 2000 from 1998. It is a dual Pentum II machine based on Intel 440LX chipset. There is a non-removable bios chip named PhoenixBios B1787840. I cannot see any physical damage to the board. All caps look OK.

                                It shows no picture and POST stops with code 2F/2E regardless whether or not any graphic card is plugged in. If memory is removed, it stops on previous code 28/17 and stars beeping. I tested both CPUs in another machine and I also use RAM from another machine.

                                When I recorded video of POST card and played it in slow...
                                01-03-2024, 04:13 AM
                              • Loading...
                              • No more items.
                              Working...