Re: B+ Voltage rail; Lenovo Y510p VIQY1 NM-A032
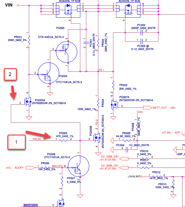
What are the voltage readings of pin # 4 (gate) on:
PQ301
PQ302
- check both with the adapter connected - no battery.
Also check and post the readings @
PQ301 - pins 1-2-3 (any of these pins is ok for the measurement)
What are the voltage readings of pin # 4 (gate) on:
PQ301
PQ302
- check both with the adapter connected - no battery.
Also check and post the readings @
PQ301 - pins 1-2-3 (any of these pins is ok for the measurement)

sorry
Comment