Sun 24.1 LCD / Samsung 244T

Collapse
X
 
  • Time
  • Show
Clear All
new posts
  • budm
    Badcaps Legend
    • Feb 2010
    • 40746
    • USA

    #41
    Re: Sun 24.1 LCD / Samsung 244T

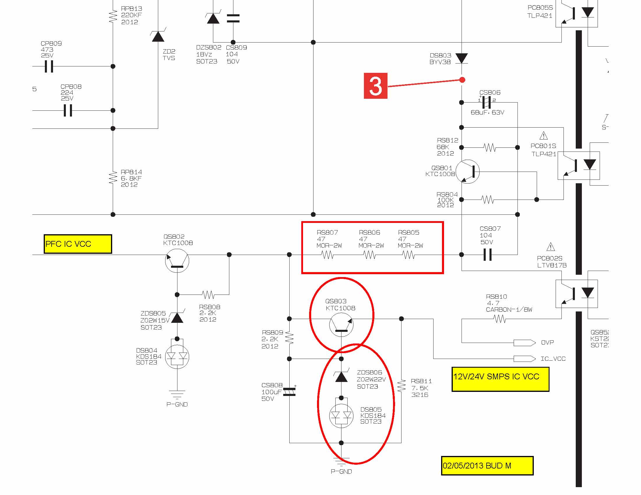
    I was not sure which one of the 3 caps is connected to pin2 (not 7 as I said) of the IC. I will look at the board to find the switched transistor that supply the voltage to pin2 next.
    Pin 2 is VCC.
    Last edited by budm; 02-05-2013, 05:55 PM.
    Never stop learning
    Basic LCD TV and Monitor troubleshooting guides.
    http://www.badcaps.net/forum/showthr...956#post305956

    Voltage Regulator (LDO) testing:
    http://www.badcaps.net/forum/showthr...999#post300999

    Inverter testing using old CFL:
    http://www.badcaps.net/forum/showthr...er+testing+cfl

    Tear down pictures : Hit the ">" Show Albums and stories" on the left side
    http://s807.photobucket.com/user/budm/library/

    TV Factory reset codes listing:
    http://www.badcaps.net/forum/showthread.php?t=24809

    Comment

    • budm
      Badcaps Legend
      • Feb 2010
      • 40746
      • USA

      #42
      Re: Sun 24.1 LCD / Samsung 244T

      OK, check the ZENER DIODE ZDS806 for short, check the DC voltages on QP803 (it supplies voltage to VCC pin 2 of the 12v/24v SMP IC)
      Attached Files
      Last edited by budm; 02-05-2013, 07:07 PM.
      Never stop learning
      Basic LCD TV and Monitor troubleshooting guides.
      http://www.badcaps.net/forum/showthr...956#post305956

      Voltage Regulator (LDO) testing:
      http://www.badcaps.net/forum/showthr...999#post300999

      Inverter testing using old CFL:
      http://www.badcaps.net/forum/showthr...er+testing+cfl

      Tear down pictures : Hit the ">" Show Albums and stories" on the left side
      http://s807.photobucket.com/user/budm/library/

      TV Factory reset codes listing:
      http://www.badcaps.net/forum/showthread.php?t=24809

      Comment

      • roadstir
        Member
        • Feb 2013
        • 30
        • America

        #43
        Re: Sun 24.1 LCD / Samsung 244T

        Bud,

        In regard to the 3 pins you had me check. I had VDC at 20 and got

        top pin = 0
        middle pin = .02
        bottom pin= .02

        Bear with me as I'm not a techie, but I measured the resistance with my Greenlee DM-20 starting with 200 up to 2000k.

        At 200, when I first touched the two I would get a momentary reading of 85 up to 155 then it would drop back to 1 again. Again, I would touch it 3 or 4 times and would get a quick reading and then back to 1 again.

        Thanks for taking the time to flag the photo for me. Unfortunately, I washed out of Navy flight school due to a slight red-green color blindness issue so it took me a bit to find the spots, but I did!

        Comment

        • budm
          Badcaps Legend
          • Feb 2010
          • 40746
          • USA

          #44
          Re: Sun 24.1 LCD / Samsung 244T

          "top pin = 0
          middle pin = .02
          bottom pin= .02"
          Do you have the TV power on with power switch activated? There has to be voltage at the middle pin since the PFC circuits are working.
          Never stop learning
          Basic LCD TV and Monitor troubleshooting guides.
          http://www.badcaps.net/forum/showthr...956#post305956

          Voltage Regulator (LDO) testing:
          http://www.badcaps.net/forum/showthr...999#post300999

          Inverter testing using old CFL:
          http://www.badcaps.net/forum/showthr...er+testing+cfl

          Tear down pictures : Hit the ">" Show Albums and stories" on the left side
          http://s807.photobucket.com/user/budm/library/

          TV Factory reset codes listing:
          http://www.badcaps.net/forum/showthread.php?t=24809

          Comment

          • roadstir
            Member
            • Feb 2013
            • 30
            • America

            #45
            Re: Sun 24.1 LCD / Samsung 244T

            Bud,

            I have the power switched on with the paddle switch next to the cord on the panel, yes. And the power board is not attached to any of the other boards. It's on the work table by itself.

            Comment

            • jetadm123
              Badcaps Legend
              • Feb 2010
              • 2169

              #46
              Re: Sun 24.1 LCD / Samsung 244T

              Are you still seeing 374V across the main cap?

              Comment

              • budm
                Badcaps Legend
                • Feb 2010
                • 40746
                • USA

                #47
                Re: Sun 24.1 LCD / Samsung 244T

                If it is not attached to the main board, then the PS_ON will not be activating the power supply to power up the PFC and the 12v/24v power supply.
                Never stop learning
                Basic LCD TV and Monitor troubleshooting guides.
                http://www.badcaps.net/forum/showthr...956#post305956

                Voltage Regulator (LDO) testing:
                http://www.badcaps.net/forum/showthr...999#post300999

                Inverter testing using old CFL:
                http://www.badcaps.net/forum/showthr...er+testing+cfl

                Tear down pictures : Hit the ">" Show Albums and stories" on the left side
                http://s807.photobucket.com/user/budm/library/

                TV Factory reset codes listing:
                http://www.badcaps.net/forum/showthread.php?t=24809

                Comment

                • roadstir
                  Member
                  • Feb 2013
                  • 30
                  • America

                  #48
                  Re: Sun 24.1 LCD / Samsung 244T

                  Jet, I'm seeing 168 on main cap.

                  Bud, you're saying I should have the power board fully hooked up with the other signal and inverter boards? If so, I'll do that. What should I re-check after doing so?

                  Also, after I hook up all the boards, what about the on/off switch that's attached to the plastic front panel frame. The wire harness is in my post #1, picture 3.

                  Thanks
                  Last edited by roadstir; 02-06-2013, 10:24 AM.

                  Comment

                  • jetadm123
                    Badcaps Legend
                    • Feb 2010
                    • 2169

                    #49
                    Re: Sun 24.1 LCD / Samsung 244T

                    Well, if you're back to 168V at the main cap, then it looks like the PFC section is no longer on. Therefore, it looks like we went full circle and are back to where we started. If all the caps had been replaced, then at least we'd have a good starting point for troubleshooting. At this point, I would consider replacing all the small caps and possibly even the large main cap as some members have reported having problems with it. Budm may have other thoughts as what your next step should be.

                    Comment

                    • roadstir
                      Member
                      • Feb 2013
                      • 30
                      • America

                      #50
                      Re: Sun 24.1 LCD / Samsung 244T

                      I may have mistakenly made those tests you all suggested on the board without having it connected to everything else. Sorry if I screwed up there.

                      So, if I'm looking at this correctly there are the 3 we've been testing by the IC and 3 more in front of the large cap, for a total of 7? Anywhere local (Richmond VA) I should be able to find these or should I go online? Bud? Thoughts?

                      Is Radio Shack a place you all don't think highly of? Here's what I found for the large cap on their site. http://www.radioshack.com/product/in...uctId=12438411

                      Concern is under their specs. 2000 hours +-12??? NTE brand reputable? 100uf 450v
                      Last edited by roadstir; 02-06-2013, 04:14 PM.

                      Comment

                      • budm
                        Badcaps Legend
                        • Feb 2010
                        • 40746
                        • USA

                        #51
                        Re: Sun 24.1 LCD / Samsung 244T

                        Hook everyhing back up, plug it into the outlet, turn it on then check and see if we have our >380vdc on the large cap again.
                        Never stop learning
                        Basic LCD TV and Monitor troubleshooting guides.
                        http://www.badcaps.net/forum/showthr...956#post305956

                        Voltage Regulator (LDO) testing:
                        http://www.badcaps.net/forum/showthr...999#post300999

                        Inverter testing using old CFL:
                        http://www.badcaps.net/forum/showthr...er+testing+cfl

                        Tear down pictures : Hit the ">" Show Albums and stories" on the left side
                        http://s807.photobucket.com/user/budm/library/

                        TV Factory reset codes listing:
                        http://www.badcaps.net/forum/showthread.php?t=24809

                        Comment

                        • roadstir
                          Member
                          • Feb 2013
                          • 30
                          • America

                          #52
                          Re: Sun 24.1 LCD / Samsung 244T

                          Bud,

                          After hooking everything back up I still have 166 on the large cap. I restested the 3 small caps ner the IC and got

                          CM318-----4.26
                          CP811------4.82
                          CM809-----9.9

                          Also added to previous post.

                          Thanks

                          Comment

                          • budm
                            Badcaps Legend
                            • Feb 2010
                            • 40746
                            • USA

                            #53
                            Re: Sun 24.1 LCD / Samsung 244T

                            Well, I do not know what happen, we had the PFC working before, the only circuit that was not working was the 12v/24v which we found that we are not getting the VCC to feed pin 2 of the 12v/24v SMP IC. You will have to trace back to what you have done or changed. Time for new board.
                            Never stop learning
                            Basic LCD TV and Monitor troubleshooting guides.
                            http://www.badcaps.net/forum/showthr...956#post305956

                            Voltage Regulator (LDO) testing:
                            http://www.badcaps.net/forum/showthr...999#post300999

                            Inverter testing using old CFL:
                            http://www.badcaps.net/forum/showthr...er+testing+cfl

                            Tear down pictures : Hit the ">" Show Albums and stories" on the left side
                            http://s807.photobucket.com/user/budm/library/

                            TV Factory reset codes listing:
                            http://www.badcaps.net/forum/showthread.php?t=24809

                            Comment

                            • jetadm123
                              Badcaps Legend
                              • Feb 2010
                              • 2169

                              #54
                              Re: Sun 24.1 LCD / Samsung 244T

                              I'll take one last stab at this. Try changing the startup cap circled in the photo. I believe it to be 10uf 50V. If you can't get this value, then try 22uf or 47uf 50V. As this is for testing purposes, we're not concerned about getting the right type of cap. If you don't have old circuit boards that may have the cap you're looking for, then Radio Shack or Fry's should have it. Hopefully, you have a Radio Shack within driving distance.
                              Attached Files
                              Last edited by jetadm123; 02-06-2013, 09:14 PM.

                              Comment

                              • roadstir
                                Member
                                • Feb 2013
                                • 30
                                • America

                                #55
                                Re: Sun 24.1 LCD / Samsung 244T

                                Thanks for all your help, guys. I know it must be frustrating dealing with someone not skilled in troubleshooting.

                                One more question- The wire harness in my photo #1. It goes to the front bezel on/off switches along with a couple of other switches like Left/Right/PIP, etc. When I'm testing this board, is it ok that it is not connected to anything or should I try and remove the skinny circuit panel behind the bezel and plug it in?

                                Also, how much can I expect to pay for a new panel? Ballpark range.

                                Thank you again,

                                David

                                Comment

                                • budm
                                  Badcaps Legend
                                  • Feb 2010
                                  • 40746
                                  • USA

                                  #56
                                  Re: Sun 24.1 LCD / Samsung 244T

                                  If the front panel control panel switch board is not connected, then how did you activate the power so the monitor will turn on to generate the PS_ON? Is it also connected to running PC?
                                  Never stop learning
                                  Basic LCD TV and Monitor troubleshooting guides.
                                  http://www.badcaps.net/forum/showthr...956#post305956

                                  Voltage Regulator (LDO) testing:
                                  http://www.badcaps.net/forum/showthr...999#post300999

                                  Inverter testing using old CFL:
                                  http://www.badcaps.net/forum/showthr...er+testing+cfl

                                  Tear down pictures : Hit the ">" Show Albums and stories" on the left side
                                  http://s807.photobucket.com/user/budm/library/

                                  TV Factory reset codes listing:
                                  http://www.badcaps.net/forum/showthread.php?t=24809

                                  Comment

                                  • roadstir
                                    Member
                                    • Feb 2013
                                    • 30
                                    • America

                                    #57
                                    Re: Sun 24.1 LCD / Samsung 244T

                                    Ok, news flash. I just shocked myself reaching across the board. When I touch the red probe to the ground lug on the board and the black probe to the top of the wide heat sink at the middle bottom of the board I get a VDC reading of 63v. What's up here?

                                    Bud, I just pulled the skinny circuit board off the front bezel and hooked it up to the wire harness in photo #1. However, when I depress the power button I still don't get any of the LED lighting up to signal status.
                                    Last edited by roadstir; 02-06-2013, 10:28 PM.

                                    Comment

                                    • roadstir
                                      Member
                                      • Feb 2013
                                      • 30
                                      • America

                                      #58
                                      Re: Sun 24.1 LCD / Samsung 244T

                                      Now that front bezel on/off switch is connected, I get

                                      CM813 ---563 meter set to 2000ohm
                                      CM809 ----10.36 meter set to 20k
                                      CP811 ----4.14 meter set to 20k

                                      Comment

                                      • retiredcaps
                                        Badcaps Legend
                                        • Apr 2010
                                        • 9271

                                        #59
                                        Re: Sun 24.1 LCD / Samsung 244T

                                        Originally posted by roadstir
                                        I just shocked myself reaching across the board. When I touch the red probe to the ground lug on the board and the black probe to the top of the wide heat sink at the middle bottom of the board I get a VDC reading of 63v.
                                        The heatsinks are likely live on the hot side. See that big black line outlining the board with the word "hot". Anything you touch inside that area is may/likely to cause serious damage.
                                        --- begin sig file ---

                                        If you are new to this forum, we can help a lot more if you please post clear focused pictures (max resolution 2000x2000 and 2MB) of your boards using the manage attachments button so they are hosted here. Information and picture clarity compositions should look like this post.

                                        We respectfully ask that you make some time and effort to read some of the guides available for basic troubleshooting. After you have read through them, then ask clarification questions or report your findings.

                                        Please do not post inline and offsite as they slow down the loading of pages.

                                        --- end sig file ---

                                        Comment

                                        • budm
                                          Badcaps Legend
                                          • Feb 2010
                                          • 40746
                                          • USA

                                          #60
                                          Re: Sun 24.1 LCD / Samsung 244T

                                          Sorry, Wrong post
                                          Never stop learning
                                          Basic LCD TV and Monitor troubleshooting guides.
                                          http://www.badcaps.net/forum/showthr...956#post305956

                                          Voltage Regulator (LDO) testing:
                                          http://www.badcaps.net/forum/showthr...999#post300999

                                          Inverter testing using old CFL:
                                          http://www.badcaps.net/forum/showthr...er+testing+cfl

                                          Tear down pictures : Hit the ">" Show Albums and stories" on the left side
                                          http://s807.photobucket.com/user/budm/library/

                                          TV Factory reset codes listing:
                                          http://www.badcaps.net/forum/showthread.php?t=24809

                                          Comment

                                          Related Topics

                                          Collapse

                                          • Document Archive
                                            Samsung Galaxy Book 2 Notebook Specification for Upgrade or Repair
                                            by Document Archive
                                            This specification for the Samsung Galaxy Book 2 Notebook can be useful for upgrading or repairing a laptop that is not working. As a community we are working through our specifications to add valuable data like the Galaxy Book 2 boardview and Galaxy Book 2 schematic. Our users have donated over 1 million documents which are being added to the site. This page will be updated soon with additional information. Alternatively you can request additional help from our users directly on the relevant badcaps forum. Please note that we offer no warranties that any specification, datasheet, or download...
                                            09-07-2024, 05:50 AM
                                          • Document Archive
                                            Samsung Galaxy Book Ion NP930XCJ Notebook Specification for Upgrade or Repair
                                            by Document Archive
                                            This specification for the Samsung Galaxy Book Ion NP930XCJ Notebook can be useful for upgrading or repairing a laptop that is not working. As a community we are working through our specifications to add valuable data like the NP930XCJ boardview and NP930XCJ schematic. Our users have donated over 1 million documents which are being added to the site. This page will be updated soon with additional information. Alternatively you can request additional help from our users directly on the relevant badcaps forum. Please note that we offer no warranties that any specification, datasheet, or download...
                                            09-06-2024, 11:40 PM
                                          • Document Archive
                                            Samsung Galaxy Book Ion NP950XCJ Notebook Specification for Upgrade or Repair
                                            by Document Archive
                                            This specification for the Samsung Galaxy Book Ion NP950XCJ Notebook can be useful for upgrading or repairing a laptop that is not working. As a community we are working through our specifications to add valuable data like the NP950XCJ boardview and NP950XCJ schematic. Our users have donated over 1 million documents which are being added to the site. This page will be updated soon with additional information. Alternatively you can request additional help from our users directly on the relevant badcaps forum. Please note that we offer no warranties that any specification, datasheet, or download...
                                            09-06-2024, 11:40 PM
                                          • Document Archive
                                            Samsung Galaxy Book Ion NP950XCJ Notebook Specification for Upgrade or Repair
                                            by Document Archive
                                            This specification for the Samsung Galaxy Book Ion NP950XCJ Notebook can be useful for upgrading or repairing a laptop that is not working. As a community we are working through our specifications to add valuable data like the NP950XCJ boardview and NP950XCJ schematic. Our users have donated over 1 million documents which are being added to the site. This page will be updated soon with additional information. Alternatively you can request additional help from our users directly on the relevant badcaps forum. Please note that we offer no warranties that any specification, datasheet, or download...
                                            09-06-2024, 08:40 PM
                                          • Document Archive
                                            Samsung Galaxy Book Flex NP950QCG-X01DE Notebook Specification for Upgrade or Repair
                                            by Document Archive
                                            This specification for the Samsung Galaxy Book Flex NP950QCG-X01DE Notebook can be useful for upgrading or repairing a laptop that is not working. As a community we are working through our specifications to add valuable data like the NP950QCG-X01DE boardview and NP950QCG-X01DE schematic. Our users have donated over 1 million documents which are being added to the site. This page will be updated soon with additional information. Alternatively you can request additional help from our users directly on the relevant badcaps forum. Please note that we offer no warranties that any specification, datasheet,...
                                            09-06-2024, 06:20 PM
                                          • Loading...
                                          • No more items.
                                          Working...