Queen coffee CQ MN-2 Heating element

Collapse
X
 
  • Time
  • Show
Clear All
new posts
  • bohaboha
    Badcaps Legend
    • Nov 2012
    • 1017
    • sweden

    #1

    Queen coffee CQ MN-2 Heating element

    How to test this queen coffee maker heating element
    Attached Files
  • redwire
    Badcaps Legend
    • Dec 2010
    • 3912
    • Canada

    #2
    Re: Queen coffee CQ MN-2 Heating element

    The heater connections are at the back of the can.
    The front of the can has what looks like two thermal switches. One is for temperature regulation and the other is a safety-limit (klixon). I might be wrong because I don't know the difference between AUTO/MANUAL operation of the heater, maybe it has two running temperatures.

    I would measure resistance across the heating element, and to the can housing to see if the heater is not open-circuit or shorting to ground.

    The two thermal switches should be normally-closed I think. The one on the right might have a reset button you can see, try push it down. But if it tripped then the left one is for temperature regulation and might be stuck on, so another problem.

    Comment

    • R_J
      Badcaps Legend
      • Jun 2012
      • 9607
      • Canada

      #3
      Re: Queen coffee CQ MN-2 Heating element

      This might be the service manual, if not it should be close.
      Attached Files

      Comment

      • CapLeaker
        Leaking Member
        • Dec 2014
        • 8340
        • Canada

        #4
        Re: Queen coffee CQ MN-2 Heating element

        You can test leakage of the heating element using a “megger”. Hmm… 2300W on 240V… that hing will actually brew something! Check the tripp switch first.
        Last edited by CapLeaker; 07-19-2022, 08:46 PM.

        Comment

        • redwire
          Badcaps Legend
          • Dec 2010
          • 3912
          • Canada

          #5
          Re: Queen coffee CQ MN-2 Heating element

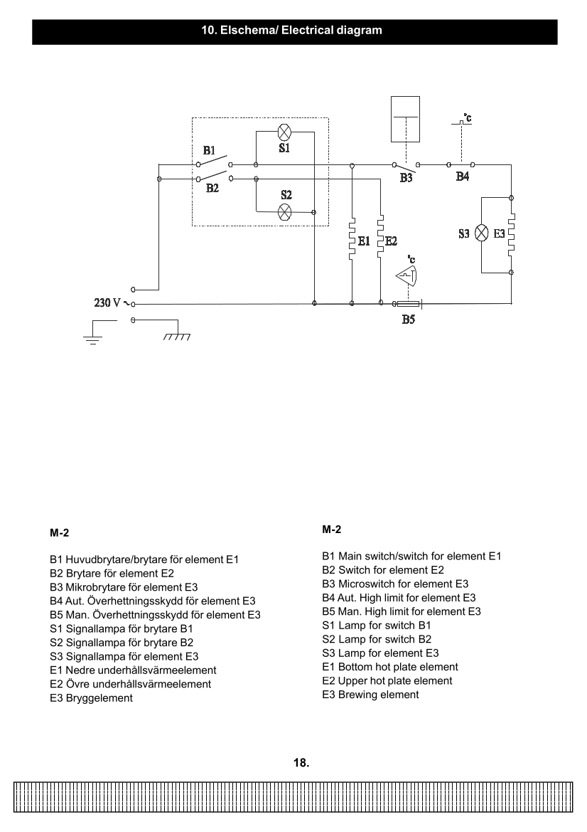
          B5 high limit switch has a manual reset but the schematic symbols are a bit beyond what I've seen.
          Cream Coffee Queen boiler/thermostat part no. 160212-03 is one big assembly.
          Pic you see the two switches.
          Attached Files

          Comment

          • bohaboha
            Badcaps Legend
            • Nov 2012
            • 1017
            • sweden

            #6
            Re: Queen coffee CQ MN-2 Heating element

            If the schematic symbols are a bit too advanced for what you have seen? what would I say as a beginner?

            Comment

            • bohaboha
              Badcaps Legend
              • Nov 2012
              • 1017
              • sweden

              #7
              Re: Queen coffee CQ MN-2 Heating element

              Hej CapLeaker this is getting a bit complicated.

              Comment

              • bohaboha
                Badcaps Legend
                • Nov 2012
                • 1017
                • sweden

                #8
                Re: Queen coffee CQ MN-2 Heating element

                Originally posted by R_J
                This might be the service manual, if not it should be close.
                thank you i have it but is not of great help

                Comment

                • bohaboha
                  Badcaps Legend
                  • Nov 2012
                  • 1017
                  • sweden

                  #9
                  Re: Queen coffee CQ MN-2 Heating element

                  Originally posted by redwire
                  The heater connections are at the back of the can.
                  The front of the can has what looks like two thermal switches. One is for temperature regulation and the other is a safety-limit (klixon). I might be wrong because I don't know the difference between AUTO/MANUAL operation of the heater, maybe it has two running temperatures.

                  I would measure resistance across the heating element, and to the can housing to see if the heater is not open-circuit or shorting to ground.

                  The two thermal switches should be normally-closed I think. The one on the right might have a reset button you can see, try push it down. But if it tripped then the left one is for temperature regulation and might be stuck on, so another problem.
                  I get 26.1 ohms on all contacts if I have measured correctly

                  Comment

                  • CapLeaker
                    Leaking Member
                    • Dec 2014
                    • 8340
                    • Canada

                    #10
                    Re: Queen coffee CQ MN-2 Heating element

                    Originally posted by bohaboha
                    I get 26.1 ohms on all contacts if I have measured correctly
                    On what? The heating element or the high limit temperature trip switch? If you do get continuity on both, things are good and it should work, unless one of the on / off switches or fuse is bad.

                    Comment

                    • bohaboha
                      Badcaps Legend
                      • Nov 2012
                      • 1017
                      • sweden

                      #11
                      Re: Queen coffee CQ MN-2 Heating element

                      Originally posted by CapLeaker
                      On what? The heating element or the high limit temperature trip switch? If you do get continuity on both, things are good and it should work, unless one of the on / off switches or fuse is bad.
                      It must be on both to how high the temperature should be ? and now it doesn't work so you can't measure I leave some pictures of measurements. For V there is no current going anywhere but there is or I find no fuse.
                      Attached Files

                      Comment

                      • R_J
                        Badcaps Legend
                        • Jun 2012
                        • 9607
                        • Canada

                        #12
                        Re: Queen coffee CQ MN-2 Heating element

                        Here is the boiler, check the resistance of the element, The thermal cutouts should read 0Ω.
                        What is the problem you are having with the machine?
                        Attached Files

                        Comment

                        • bohaboha
                          Badcaps Legend
                          • Nov 2012
                          • 1017
                          • sweden

                          #13
                          Re: Queen coffee CQ MN-2 Heating element

                          Originally posted by R_J
                          Here is the boiler, check the resistance of the element, The thermal cutouts should read 0Ω.
                          What is the problem you are having with the machine?
                          first it didn't work then on test it just worked but then nothing and I don't know what to look for plus I can't find a fuse anywhere

                          Comment

                          • R_J
                            Badcaps Legend
                            • Jun 2012
                            • 9607
                            • Canada

                            #14
                            Re: Queen coffee CQ MN-2 Heating element

                            Originally posted by bohaboha
                            first it didn't work then on test it just worked but then nothing and I don't know what to look for plus I can't find a fuse anywhere
                            There are two separate warming plates, do either of them work? There are also three lights, do any of them work? If none of the lights work and neither of the warming plates get warm, I suspect the main switch or the wiring going to the switch.
                            If the lights S1 or S2 light when the switch is turned ON, but the S3 brew light does not come on, check the micro switch B3, check that it is being activated. I believe the micro switch is activated by the water level, so if there is no water in the top reservoir, the boiler and the brew light will not work.
                            Last edited by R_J; 07-20-2022, 08:18 AM.

                            Comment

                            • petehall347
                              Badcaps Legend
                              • Jan 2015
                              • 4440
                              • United Kingdom

                              #15
                              Re: Queen coffee CQ MN-2 Heating element

                              2300w element should be about 25 ohms

                              Comment

                              • bohaboha
                                Badcaps Legend
                                • Nov 2012
                                • 1017
                                • sweden

                                #16
                                Re: Queen coffee CQ MN-2 Heating element

                                Originally posted by R_J
                                There are two separate warming plates, do either of them work? There are also three lights, do any of them work? If none of the lights work and neither of the warming plates get warm, I suspect the main switch or the wiring going to the switch.
                                If the lights S1 or S2 light when the switch is turned ON, but the S3 brew light does not come on, check the micro switch B3, check that it is being activated. I believe the micro switch is activated by the water level, so if there is no water in the top reservoir, the boiler and the brew light will not work.
                                both plates get hot and their contacts light up but the brew light doesn't light up and it doesn't brew. the float that's suspect it's really tricky to it's connected to a switch underneath that might not get tripped when you fill it with water. after your explanation the picture of it all becomes clearer

                                Comment

                                • R_J
                                  Badcaps Legend
                                  • Jun 2012
                                  • 9607
                                  • Canada

                                  #17
                                  Re: Queen coffee CQ MN-2 Heating element

                                  Even if the boiler element was open, the Brew light (S3) should still light, If both thermal cutouts B5 and B4, mounted on the boiler are ok, and not open, I suspect B3 micro switch is either bad or not being activated.

                                  Comment

                                  • bohaboha
                                    Badcaps Legend
                                    • Nov 2012
                                    • 1017
                                    • sweden

                                    #18
                                    Re: Queen coffee CQ MN-2 Heating element

                                    i`ll test and come back to you

                                    Comment

                                    • redwire
                                      Badcaps Legend
                                      • Dec 2010
                                      • 3912
                                      • Canada

                                      #19
                                      Re: Queen coffee CQ MN-2 Heating element

                                      Yes I think the water level switch or float is not working.
                                      I am not sure how the water does not leak to the microswitch, there must be a seal or gasket. Something mechanical that might jam or get stuck.
                                      pic from parts catalogue https://cdn.badcaps-static.com/pdfs/...5e66bfbe58.pdf
                                      Attached Files

                                      Comment

                                      • bohaboha
                                        Badcaps Legend
                                        • Nov 2012
                                        • 1017
                                        • sweden

                                        #20
                                        Re: Queen coffee CQ MN-2 Heating element

                                        Originally posted by redwire
                                        Yes I think the water level switch or float is not working.
                                        I am not sure how the water does not leak to the microswitch, there must be a seal or gasket. Something mechanical that might jam or get stuck.
                                        pic from parts catalogue https://cdn.badcaps-static.com/pdfs/...5e66bfbe58.pdf
                                        ok it's obviously the float that's malfunctioning. because now i've tried filling in water and i hear the float activating the process and it works but how long should it last ? i can't find the float itself in the link you posted.

                                        Comment

                                        Related Topics

                                        Collapse

                                        • sam_sam_sam
                                          Heater element wire type instead of a fuse when troubleshooting a short circuit DIY
                                          by sam_sam_sam
                                          I was Ollie today which is a close out / surplus outlet store I do not go in there to often because you find things that you should not be tempted by but that is a another story

                                          I saw a small space heater that used a wire type of heater element which I been looking for a while but not really hard mind you but when I saw this I grabbed it I going to go back tomorrow and buy the last one that is like the one I bought today because I need the heater element and the ceramic insulators and more of heat element wire because this one has two different wattage settings one 1300 watts ( tap...
                                          12-16-2023, 08:39 PM
                                        • EasyGoing1
                                          The best way to drive a heating element?
                                          by EasyGoing1
                                          I've got this circuit that I've been playing with on a breadboard. I'm not happy with it mainly because the MOSFET gets too hot and generally controlling the temp of the heating element with the Arduino has proven to be a little more cumbersome than I would like.

                                          What I would like to know, is what is the best way to set up a circuit like this? The heating element is just a PCB and its going to be mounted under a 3D-printed enclosure that a lizard will use to warm his belly.

                                          This is the general setup that I have now.



                                          This is what the...
                                          01-25-2023, 11:29 AM
                                        • sew333
                                          Apartment to buy with coal heating. Any sense to buy electrical heater and new pc?
                                          by sew333
                                          Hi guys. I have an question. Overall i am currently selling my house ( apartment with 1 room ) to buy some cheaper with 1 room too, and save cash for new pc in autumn 2024.

                                          So i choosed some cheaper apartment in smaller city,but there is coal heating. I dont wanna heat for coal.
                                          So i m thinking to buy electrical heater. And my question . Is this any sense to buy electrical heater when i will be using new pc with rtx 5090 and new intel ( when will be released ) ultra + Psu Seasonic 1600W?
                                          I expect that i will pay more for bills. But i wanna know this. Will using electrical...
                                          06-14-2024, 07:30 AM
                                        • edugimeno
                                          Vaillant 242 Gas Water heater. Shortcut in board anc compatibility with model 282
                                          by edugimeno
                                          Hi!!
                                          Yesterday I was installing a new Wifi thermostat for my domestic gas water heater model Vaillant 242/2-3, and accidentlly one wire from mains touched one wire from the thermostat output contacts. This shut off the heater so I finished installing the thermostat and then went out to check the heater

                                          I found one fuse blown (T2 250V). Replaced it with another equivalent fuse and it blew right away. I measured L-N in mains input and I sometimes got 4K but sometimes, not sure why, I got 100 Ohm...
                                          At a certain point, moving stuff around, I put all wires back in place and...
                                          03-24-2024, 02:31 PM
                                        • madan1
                                          Diesel heater emergency power supply / poor man's UPS
                                          by madan1
                                          Hello everyone.

                                          Some background - I have one of those chinese diesel heaters, which I'm using to heat a garage. Probably most of you are familiar with that units, but here is some basic info - the main heater body is enclosed with the motherboard+sensors unit inside a plastic case. The heater has a glow plug, that works only when the unit is starting (start the fire in the burner) and stopping (make sure to completely burn the fuel inside the burner) and two fans on a single motor. One fan is used to push fresh air in the burner, the other is used to push cold air in the case and...
                                          12-18-2022, 08:05 PM
                                        • Loading...
                                        • No more items.
                                        Working...