Lg crt tv :rt-29fb75ve chassis : Mc-049a

Collapse
X
 
  • Time
  • Show
Clear All
new posts
  • GraphicMan
    Senior Member
    • Aug 2018
    • 124
    • Egypt

    #1

    Lg crt tv :rt-29fb75ve chassis : Mc-049a

    Hello

    The tv shutdown AND turn on randomly!!
    I mean it can work for days and if I turned off by its hard switch it might not power on again, sometimes it does, when i leave if for few hours or so and it might work, also it can shutdown while working
    sometimes when powering on the switch it keeps blinking with a very soft tis, tis tis going with the blinking after some of that it can work or not at all, sometimes it is completely dead meaning if i press the button it blinks once or nothing at all and stays like that for days then it work on another day!!

    my electrician found the 1um 50v cap showing ZERO on the cap meter
    we replaced it and still nothing, also changed the 33um 50v, still nothing
    we reflowed the solder of the STR X6757 then it worked! but when we put back the cover it did not work at all! we got a new STR X6757 and still did not work!!
    so we assumed that was a random power on when it did

    please guys help we are out of options

    the service manual including its schematic is available here
    https://www.manualslib.com/manual/89...-29fb55rb.html

    Thanks in advance
    Attached Files

    if you find these attachements useful please consider making a small donation to the site

  • R_J
    Badcaps Legend
    • Jun 2012
    • 9623
    • Canada

    #2
    Re: Lg crt tv :rt-29fb75ve chassis : Mc-049a

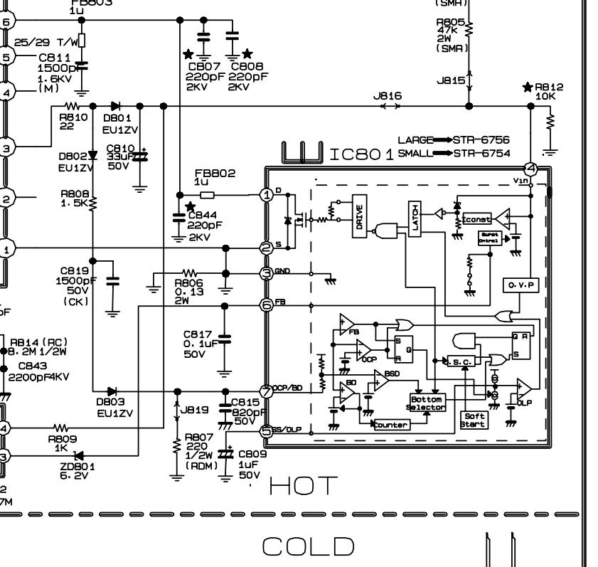
    Check the solder connections on things like the high voltage transformer, etc. also check connections on switching transformer and R804,R805 2watt resistors
    Make sure you have your main voltage on C825, It could be you have a faulty main power switch, I have seen that happen.
    Do you have any secondary voltages on T803? Check for 6.5v on the input of IC822
    Last edited by R_J; 02-16-2019, 10:57 AM.

    Comment

    • GraphicMan
      Senior Member
      • Aug 2018
      • 124
      • Egypt

      #3
      Re: Lg crt tv :rt-29fb75ve chassis : Mc-049a

      Thanks R J for your respond
      I dont think it is the power switch (I wish it is) because there are always some readings when it is pressed, on top of that I have asked few local professionals they say that the new str X models usually come defective!! and that on/off issue could be from a faulty original one also, for the rest of your suggestions I will ask the electrician and come back to you

      thanks again for your help

      Comment

      • Unspun01
        Badcaps Veteran
        • Jun 2011
        • 349
        • Canada

        #4
        Re: Lg crt tv :rt-29fb75ve chassis : Mc-049a

        I would go over the main circuit board and the yoke board with a magnifying lens and look for cold solder connections or intermittent connections. This sounds like a bad solder joint.

        I would specifically focus my attention on ALL transistors (big ones for sure, but also small ones), large resistors or diodes, transformer pins (specifically flyback), and ground or HV connections on both boards.

        Intermittent issues like this are difficult to find, but feel so much better when you find them.

        Barring that, you could do a shotgun approach and re-solder everything. Make sure you use flux.

        I see lots of intermittent issues on CRT monitors and TVs.

        Comment

        • GraphicMan
          Senior Member
          • Aug 2018
          • 124
          • Egypt

          #5
          Re: Lg crt tv :rt-29fb75ve chassis : Mc-049a

          Thank you very much
          both my pro's said that it is the STR!! it is gone bad
          but the problem now is that the replacement ones found locally does not work at all, it looks fake to them also!!!
          but they said that the W version seems ok
          question now can we replace W6756 with X6756
          X have 7 legs but W have 6, there are already 2 legs of that IC connected together

          another important question, should any STR have only 1 leg setup?!!
          my friends told me that it is a sign of a fake STR?
          the seller says no, any str can have more than one leg setup
          please guys can i get an answer for that?
          thanks

          Comment

          • R_J
            Badcaps Legend
            • Jun 2012
            • 9623
            • Canada

            #6
            Re: Lg crt tv :rt-29fb75ve chassis : Mc-049a

            The original was a STR-X6757, correct? this is a TO-3P case style
            The case are also different, the W TO-220, The X is TO-3P (like original)
            The original STR-X6757 is rated at 18 amps
            The other two 6756 are rated at 13.2 and 15 amps
            The W has pin 2 & 3 connected internally, the X has 2 & 3 seperate, so if using the X, make sure pins 2 & 3 are connected together on the pc board.
            Check if R806 resistor is good or is it a jumper wire?
            Check the voltages on the ic and post them here. I do not think you are getting fake parts.
            Attached Files

            if you find these attachements useful please consider making a small donation to the site

            Last edited by R_J; 02-28-2019, 07:34 PM.

            Comment

            • Unspun01
              Badcaps Veteran
              • Jun 2011
              • 349
              • Canada

              #7
              Re: Lg crt tv :rt-29fb75ve chassis : Mc-049a

              The STR-X6756 is a TO-3PF-7L package. 7 pins. Pins 2 and 3 are separate but usually joined on the circuit board.

              The STR-W6756 is a TO-220 package. 6 pins. Pin 2 is clipped. Pin 3 internally serves the same function as joining pins 2-3 on the X6756 version.

              These chips have the same functionality but completely different size and pin spacings so they are not interchangeable without lots of modification.

              Also not same rating as the STR-X6757. Why are you trying to use 6756 instead of 6757?

              I recommend you get an exact replacement.

              At one point, you said resoldering the original STR-X6757 worked but stopped working when you closed the cover...

              Did you follow my advice to do a major resolder on all major components ? I honestly think you have intermittent cold solder joints that are made worse when the cover is closed.

              .

              Comment

              • GraphicMan
                Senior Member
                • Aug 2018
                • 124
                • Egypt

                #8
                Re: Lg crt tv :rt-29fb75ve chassis : Mc-049a

                You know what guys?
                I still think that the original STR is ok
                I also still think that the ones we got are not fake, but both my pros said that they found dead voltages out of it!, I am not an expert
                PLEASE NOTE THAT THE ATTACHED photo is for the actual str pulled out of the tv
                yes you can see other model number in the manual screen shot I sent,but that is the one, if you download the full service manual from the link I sent in the very first post you should find it matching
                the last pro DID re-flow and change many caps around the power area, still dead, it does not work at all now
                both pros are putting the blame now on fake str replacement!!, i heard it is very hard to test an str outside of the set but i thought to ask you here guys! is it possible to test an str?
                Thank you very much for your care and support
                Attached Files

                if you find these attachements useful please consider making a small donation to the site

                Comment

                • R_J
                  Badcaps Legend
                  • Jun 2012
                  • 9623
                  • Canada

                  #9
                  Re: Lg crt tv :rt-29fb75ve chassis : Mc-049a

                  If the original is a STR-X6756, you posted the wrong number in your first post.
                  If all I have to go by is
                  but both my pros said that they found dead voltages out of it
                  I can't help much.

                  You need to at least post pin number and the voltages on the ic.
                  I suspect the ic is also good, and you have a cracked circuit trace on the board

                  What is the voltage on The main capacitor C803 (330µf/450v)?
                  What is the voltage on pin #1 of IC801 ?
                  What is the voltage on Pin #4 of IC801 ?
                  These voltages must be measured with negative probe on (-) of C803 (HOT GROUND)
                  Check R803 (1Ω/15watt) and check it's solder connections
                  Last edited by R_J; 03-02-2019, 11:50 AM.

                  Comment

                  • GraphicMan
                    Senior Member
                    • Aug 2018
                    • 124
                    • Egypt

                    #10
                    Re: Lg crt tv :rt-29fb75ve chassis : Mc-049a

                    Thank you very much R_J
                    I do apologize for mentioning the wrong str # in the first post
                    all I know from these questions is the C803 it is about 320~330V
                    for the rest I will ask my pro

                    Thanks again

                    Comment

                    • GraphicMan
                      Senior Member
                      • Aug 2018
                      • 124
                      • Egypt

                      #11
                      Re: Lg crt tv :rt-29fb75ve chassis : Mc-049a

                      Hello again guys
                      mystry solved
                      we replaced the str with a good W version, the tv worked
                      thank you very much, the original and fake STR was the problem
                      yes the W version provide less watts, but at least we knew now it is the problem until we get an original good replacement
                      thank you so much guys for your help and concern, i think we all learned something new for that case now

                      Comment

                      • Andrew F. Ali
                        Badcaps Legend
                        • Jan 2014
                        • 2450
                        • Trinidad & Tobago

                        #12
                        Re: Lg crt tv :rt-29fb75ve chassis : Mc-049a

                        Check the X-Ray Protection Circuit. There may be a capacitor and resistor that may be defective.

                        Comment

                        • GraphicMan
                          Senior Member
                          • Aug 2018
                          • 124
                          • Egypt

                          #13
                          Re: Lg crt tv :rt-29fb75ve chassis : Mc-049a

                          this is getting so weird now
                          after replacing the str, the tv worked for few hours only and shut down by itself again!!
                          i pushed the button to off and back on, it turned red one time only and thats it , dead again
                          this is very frustrating
                          I am now assuming it was not the str from the first place
                          it really seam more like bad caps, but i changed the 1u/50 , 33um 50v , and the biggest one
                          what else could it be?!

                          Comment

                          • Unspun01
                            Badcaps Veteran
                            • Jun 2011
                            • 349
                            • Canada

                            #14
                            Re: Lg crt tv :rt-29fb75ve chassis : Mc-049a

                            I honestly cannot stress enough that you need to try and RESOLDER EVERYTHING.

                            Intermittent cold-solder connections can cause instant collapse of vertical or horizontal deflection circuits and those ICs can overheat immediately and fail within seconds.

                            USE FLUX. RESOLDER EVERYTHING. Not just on the main board, but also on the Yoke board as well.


                            Andrew F. Ali also indicated possible shut down due to x-ray protection circuit (which is due to overvoltage)

                            And please check EACH capacitor with an ESR meter. Capacitors don't just have to look bad to be bad. You may have bad capacitors and not know it unless you check every one. If you or your technicians do not have an ESR meter, then get one. You cannot troubleshoot without one.

                            Let us know.

                            Comment

                            • R_J
                              Badcaps Legend
                              • Jun 2012
                              • 9623
                              • Canada

                              #15
                              Re: Lg crt tv :rt-29fb75ve chassis : Mc-049a

                              I also recommended soldering, likely poor connections, When you get the tv to working again, poke and tap around the board, you will likely find the poor connection
                              One cap that also fails a lot on these tv's is C402 the bybass cap on the t401 horz. drive transformer.
                              When the tv fails do you still have the front power indicator or is it also off?

                              Comment

                              • GraphicMan
                                Senior Member
                                • Aug 2018
                                • 124
                                • Egypt

                                #16
                                Re: Lg crt tv :rt-29fb75ve chassis : Mc-049a

                                I am very sorry guys
                                important update
                                it happened to be a bad wall plug this very last time
                                yes my technition did test all the caps, he said they r good, also he reflowed many many solders connection already
                                I am going to keep a close eye on that tv the upcoming weeks and let you know
                                so far it worked again for few hours after fixing that plug without any issues
                                I will let you know if anything new happens, it is still early to tell but so far it seems like 99% it was that bad STR

                                Thank you so much for your concern

                                Comment

                                Related Topics

                                Collapse

                                Working...