Sanyo DP42740 Short on Main Board?

Collapse
X
 
  • Time
  • Show
Clear All
new posts
  • caphair
    Badcaps Legend
    • Nov 2011
    • 1249

    #1

    Sanyo DP42740 Short on Main Board?

    Have this Sanyo plasma Tv that once plugged in, the standby clicks on then quickly powers off.

    With main board removed I have steady 5vsb so I start probing around and on two test points for 1.8v and 1v they measure shorty to ground.

    I desoldered one cap on the 1.8v line and cap measures fine out of circuit so I soldered in two wires in its place hooked up an external power source and it drew 2amps. Felt around and the only component that got warm was the processor that I'm pointing to in the pic.

    Does it mean it's shorted or something else possibly in line causing it to get warm?
    Attached Files
  • CapLeaker
    Leaking Member
    • Dec 2014
    • 8340
    • Canada

    #2
    Re: Sanyo DP42740 Short on Main Board?

    Did it get hit by lightning? You could somehow cut the trace near the IC or take the IC off then feed it power again. Other than that, you would need a very sensitive ohm meter in order to find that short and it is hard to do without proper equipment unless you check every single component on that rail. SMD chip caps fail short for example.

    Comment

    • caphair
      Badcaps Legend
      • Nov 2011
      • 1249

      #3
      Re: Sanyo DP42740 Short on Main Board?

      Not sure if it was hit by lightning. Someone in my building asked if I'd look at it.

      I ended up soldering it off board using hot air (it was a pain)

      Fed power again and there was very minimal amp draw around 100ma. So confirmed it but what's odd is the point I soldered in wires to feed power they still measures shorted

      Comment

      • CapLeaker
        Leaking Member
        • Dec 2014
        • 8340
        • Canada

        #4
        Re: Sanyo DP42740 Short on Main Board?

        weird. what about that IC right under the HDMI sockets?

        Comment

        • caphair
          Badcaps Legend
          • Nov 2011
          • 1249

          #5
          Re: Sanyo DP42740 Short on Main Board?

          That never got warm initially

          Comment

          • CapLeaker
            Leaking Member
            • Dec 2014
            • 8340
            • Canada

            #6
            Re: Sanyo DP42740 Short on Main Board?

            Regardless, the IC shouldn't be drawing 2A when it is off. Did the LED light up in front of the TV?

            Anyway... got to get going for tonight...

            Comment

            • dick_barton
              Badcaps Legend
              • Aug 2015
              • 6643
              • Wales

              #7
              Re: Sanyo DP42740 Short on Main Board?

              You have as short cuircuit on your board. Possibly at the point supplying the 1.8V & 1V i.e. a regulator gone short cuircuit and not the large chip.
              Do you have the manual?

              Edit
              Manual http://www.manualslib.com/download/1...o-Dp42740.html
              Last edited by dick_barton; 07-12-2016, 07:55 AM.
              Willing to help but I'm no expert.

              Comment

              • dick_barton
                Badcaps Legend
                • Aug 2015
                • 6643
                • Wales

                #8
                Re: Sanyo DP42740 Short on Main Board?

                I would check the regulators which supply the 1.8 & 1.1V supply
                Attached Files
                Last edited by dick_barton; 07-12-2016, 08:04 AM.
                Willing to help but I'm no expert.

                Comment

                • caphair
                  Badcaps Legend
                  • Nov 2011
                  • 1249

                  #9
                  Re: Sanyo DP42740 Short on Main Board?

                  Those were the first things I removed but it still drew 2amps it wasn't until I removed the big chip that it stopped. Wouldn't that confirm the regulators are good?

                  Comment

                  • dick_barton
                    Badcaps Legend
                    • Aug 2015
                    • 6643
                    • Wales

                    #10
                    Re: Sanyo DP42740 Short on Main Board?

                    Sorry but I must have misread your previous post. I thought you said you still had a short when you connected the wires back where the capacitor was located after you remove the large chip.
                    Willing to help but I'm no expert.

                    Comment

                    • dick_barton
                      Badcaps Legend
                      • Aug 2015
                      • 6643
                      • Wales

                      #11
                      Re: Sanyo DP42740 Short on Main Board?

                      Have you checked the voltages on the regulators since removing the chip?
                      Willing to help but I'm no expert.

                      Comment

                      • caphair
                        Badcaps Legend
                        • Nov 2011
                        • 1249

                        #12
                        Re: Sanyo DP42740 Short on Main Board?

                        Yes I still measure short across the cap I removed. Not sure if maybe there's an inductor in parallel causing that because the 2 amp draw is completely gone? I haven't checked the voltages on the regulators

                        Comment

                        • caphair
                          Badcaps Legend
                          • Nov 2011
                          • 1249

                          #13
                          Re: Sanyo DP42740 Short on Main Board?

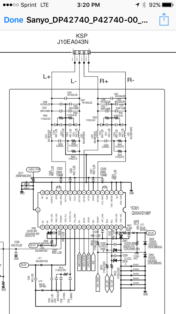
                          So I bought another mainboard off eBay and I have the same issue. Every other board tests fine. I noticed only voltage I don't have on the mainboard when powering on is for audio circuit. But I can't figure out how to troubleshoot it

                          I have 3.3v to the ic but I can't see where the + on c017 comes from and that's what's missing
                          Attached Files
                          Last edited by caphair; 07-18-2016, 01:22 PM.

                          Comment

                          • caphair
                            Badcaps Legend
                            • Nov 2011
                            • 1249

                            #14
                            Re: Sanyo DP42740 Short on Main Board?

                            Correction: I have all the 3.3v to the ic but nothing out of its vcc1 and vcc2 pins which is what provides audio power. Safe to say the ic is bad?

                            Comment

                            • dick_barton
                              Badcaps Legend
                              • Aug 2015
                              • 6643
                              • Wales

                              #15
                              Re: Sanyo DP42740 Short on Main Board?

                              Nothing comes out of the VCC1 or VCC2 pins. It looks like 15V from the power supply feeds those two points from K8B pins 12 &13 as shown on page 23 of the above manual.
                              Willing to help but I'm no expert.

                              Comment

                              • caphair
                                Badcaps Legend
                                • Nov 2011
                                • 1249

                                #16
                                Re: Sanyo DP42740 Short on Main Board?

                                Originally posted by dick_barton
                                Nothing comes out of the VCC1 or VCC2 pins. It looks like 15V from the power supply feeds those two points from K8B pins 12 &13 as shown on page 23 of the above manual.
                                Makes sense. Thanks for pointing that out. I traced that line and it goes just through few inductors and resistors. All measure fine. Wondering now if the psu 15v line is the issue when loaded. I turned the psu on with everything disconnected and all voltages tested steady so I'm stumped

                                Comment

                                • CapLeaker
                                  Leaking Member
                                  • Dec 2014
                                  • 8340
                                  • Canada

                                  #17
                                  Re: Sanyo DP42740 Short on Main Board?

                                  maybe one or more of the caps from c017 is shorted to GND? Like C020 to C023...
                                  Unplug the board and measure the resistance.

                                  Comment

                                  • caphair
                                    Badcaps Legend
                                    • Nov 2011
                                    • 1249

                                    #18
                                    Re: Sanyo DP42740 Short on Main Board?

                                    Originally posted by CapLeaker
                                    maybe one or more of the caps from c017 is shorted to GND? Like C020 to C023...
                                    Unplug the board and measure the resistance.
                                    First thing I checked. I don't know what else to look for? I have the 15v from the psu when I turn it on and heck before it powers off I see it momentarily but I don't see the same 15 at the audio power test point when I make same test

                                    Comment

                                    • dick_barton
                                      Badcaps Legend
                                      • Aug 2015
                                      • 6643
                                      • Wales

                                      #19
                                      Re: Sanyo DP42740 Short on Main Board?

                                      Have you checked if there is a short circuit from VCC1 & VCC2 to 0v on the audio chip itself. There is every possibility that it may have an internal short or low resistance to ground.
                                      If there is a short, can you isolate the track carrying the 15V to VCC1 & 2 using a sharp scalpel to verify if it is the chip or lift the chip?
                                      Willing to help but I'm no expert.

                                      Comment

                                      • caphair
                                        Badcaps Legend
                                        • Nov 2011
                                        • 1249

                                        #20
                                        Re: Sanyo DP42740 Short on Main Board?

                                        Originally posted by dick_barton
                                        Have you checked if there is a short circuit from VCC1 & VCC2 to 0v on the audio chip itself. There is every possibility that it may have an internal short or low resistance to ground.
                                        If there is a short, can you isolate the track carrying the 15V to VCC1 & 2 using a sharp scalpel to verify if it is the chip or lift the chip?
                                        I measured resistance to ground of both vcc1 and vcc2 pins. Did not read shorted.

                                        Oddly yesterday the 15v was there and tv powered up but there wasn't a picture then would cycle off and back on. Would stay on for 15 seconds then off and quickly back on.

                                        Today I'm back to original problem of it quickly turning off when powered on

                                        Comment

                                        Related Topics

                                        Collapse

                                        • Dani_2024
                                          Sceptre U550CV-UMR 4K LED, Bad Caps on Main Power Board?
                                          by Dani_2024
                                          Hi and thanks in advance for any input you might provide!
                                          I have a Sceptre U550CV-UMRD8POTV83BB 4K LED (this is a dumb tv) that I bought new in August 2021, so It's just completed 3 years.
                                          Main power board model: TP.MS3683.PC821 T-Con board: N4TP546UHDPU2L_BO

                                          Last Sunday I was watching a dvd and fell asleep for about half hour, when I awoke the tv screen was black and couldn't get the dvd menu to show, so I changed the input to antenna and had sound but no picture, turned it off. I then got online and found this great site! ....read many troubleshooting tips and this...
                                          10-28-2024, 05:06 PM
                                        • jb_Bak
                                          Sony xbr-65x900c main board issues?
                                          by jb_Bak
                                          Hey guys great forum glad to have found it. I bought a Sony XBR 65X900C cheaply because it didn't work. No signs of life at all not even a light/led. All I hear is a brief high voltage sound when I throw the power to it.

                                          Didn't see any obvious signs of damage so right away started checking voltages. This is what I see:
                                          Power Board Connector that goes to Main board
                                          CN6401
                                          Pin 01 NC
                                          Pin 02 NC
                                          Pin 03 "BL_ON": 0V
                                          Pin 04 "N/C"
                                          Pin 05 "STBY 3.3V": 3.5V
                                          Pin 06 "GND": N/C
                                          Pin 07 "AC_OFF"...
                                          09-27-2021, 04:52 PM
                                        • m1ch43lzm
                                          HP Pavilion 15-eh Board DAG7HAMB8F0 - CPU throttling to 0.4GHz (PROCHOT_EXT) and black screen
                                          by m1ch43lzm
                                          Hi, this is my personal laptop, which the original board (lets call it Board A) blew up PU8700 (TPS51486), making a hole on the board, i had left the laptop at my desk one day with the battery fully charged and didn't touch it for a week, but when i tried to turn it on it didn't
                                          Thought the battery was dead, so i plugged in the charger then tried to power on, the power LED blinked once, charged LED still orange, unplugged the charger, plugged in again and I noticed the "magic smoke" smell, so i unplugged the charger, removed the back cover and saw the blown IC (the "magic...
                                          05-12-2025, 08:37 PM
                                        • cheeky2
                                          Is it possible to upgrade from a Vestel 17MB97 main board to a 17MB110 Main board?
                                          by cheeky2
                                          I suppose the real question is whether the existing pinouts from ether a 17IPS71 psu are cross compatible with a 17IPS12 psu? If they are then the exchange of the main boards should have no issues providing the screen is compatible with both main boards. Obviously you can change the screen configurations easily enough (providing you have the correct files) for the main board. Why may you ask would I do this? Well a lot of the smart features are no longer working on a Hitachi 48HBT62U main board I wish to give it a new lease of life!
                                          Obviously the same LVDS connector for the screen connection...
                                          05-25-2024, 03:27 AM
                                        • mrautom8
                                          Samsung TV UN75H6350AFXZC main board schematics?
                                          by mrautom8
                                          Schematics for the main board needed please. Sticker on board states BN94-07517A but the silkscreen says BN41-02157B. Cant find here or anywhere on the web.

                                          Backlights work when main boards disconnected. When connected and power button switched, the relay on the PSU board turns on for one second then back off.
                                          While relay is on, all voltage rails are present and steady (scoped) on main board.
                                          I love a good logic puzzle but getting lost without any schematics.
                                          No shorts on ANY capacitor main board.
                                          Thermal camera shows 3.3V inductor getting warm instantly but...
                                          10-19-2025, 06:32 PM
                                        • Loading...
                                        • No more items.
                                        Working...