Testing the PDP idea. Will it work?

Collapse
X
 
  • Time
  • Show
Clear All
new posts
  • Skipfinder
    Member
    • Oct 2013
    • 19
    • USA

    #1

    Testing the PDP idea. Will it work?

    Samsung PN50C490B3DXZA
    I have only the bottom 1/6th of the screen functioning even after replacing the Y Main and buffer boards. I'm thinking that before I throw any more money at this set that I'd like to verify that the PDP isn't bad. All voltages are good.

    Here's my idea:
    Remove both Y boards from the chassis but provide solid grounds from the boards to the chassis. Move the 6 buffer ribbons up one position, leaving the top ribbon disconnected and no input to the bottom of the screen. I know the bottom ribbon is providing good signal to the PDP. If the image moves up the screen by 1/6th then I know the PDP is good.

    Will this work?
  • tom66
    EVs Rule
    • Apr 2011
    • 32560
    • UK

    #2
    Re: Testing the PDP idea. Will it work?

    The PDP is good anyway, there is no way a bad PDP could cause that issue, you have a bad buffer chip either bottom most or 2nd from bottom.
    Please do not PM me with questions! Questions via PM will not be answered. Post on the forums instead!
    For service manual, schematic, boardview (board view), datasheet, cad - use our search.

    Comment

    • Skipfinder
      Member
      • Oct 2013
      • 19
      • USA

      #3
      Re: Testing the PDP idea. Will it work?

      I guess it's possible that the new buffer board has the same bad chips as the one I replaced, but it isn't likely. The new Y main and buffer boards are factory fresh from ShopJimmy, and the exact same symptoms remain. I replaced them as a pair and verified that the voltages are in spec.

      I have the bottom 1/6th of the screen working normally, and about 2" of the top of the screen working on every other line. The edges of the black area are clean and square. I've tried different inputs on the main board to no avail. The logic board is blinking once per second. All voltages are correct and the set turns on and remains on as it should.

      I've never worked on a plasma TV before so this is kinda fun. I'm a EE but this is out of my range of experience. I couldn't believe how few boards were in this 2010 model. So simple inside!
      Last edited by Skipfinder; 10-23-2013, 12:16 PM.

      Comment

      • tom66
        EVs Rule
        • Apr 2011
        • 32560
        • UK

        #4
        Re: Testing the PDP idea. Will it work?

        Can you post a picture of the fault?
        Please do not PM me with questions! Questions via PM will not be answered. Post on the forums instead!
        For service manual, schematic, boardview (board view), datasheet, cad - use our search.

        Comment

        • Skipfinder
          Member
          • Oct 2013
          • 19
          • USA

          #5
          Re: Testing the PDP idea. Will it work?

          The bottom of the screen is clear and normal. The top the screen is displaying on every other line. Everything else is dark.





          Attached Files

          if you find these attachements useful please consider making a small donation to the site

          Comment

          • tom66
            EVs Rule
            • Apr 2011
            • 32560
            • UK

            #6
            Re: Testing the PDP idea. Will it work?

            I may have to change my opinion. I've seen some cracked plasma panels with that symptom. Any signs of cracks on the plasma screen?
            Please do not PM me with questions! Questions via PM will not be answered. Post on the forums instead!
            For service manual, schematic, boardview (board view), datasheet, cad - use our search.

            Comment

            • Skipfinder
              Member
              • Oct 2013
              • 19
              • USA

              #7
              Re: Testing the PDP idea. Will it work?

              No cracks in the screen and no noise from the screen. It hasn't been moved since the day it was brought home.

              Comment

              • tom66
                EVs Rule
                • Apr 2011
                • 32560
                • UK

                #8
                Re: Testing the PDP idea. Will it work?

                If you replaced the buffer board, I can't see anything other than a bad panel causing this fault.
                I don't think your trick will work properly due to the need for a solid ground but it's worth a shot.
                Please do not PM me with questions! Questions via PM will not be answered. Post on the forums instead!
                For service manual, schematic, boardview (board view), datasheet, cad - use our search.

                Comment

                • Skipfinder
                  Member
                  • Oct 2013
                  • 19
                  • USA

                  #9
                  Re: Testing the PDP idea. Will it work?

                  I've got nothing to lose at this point. I'll let everybody know how it turns out.

                  Comment

                  • Skipfinder
                    Member
                    • Oct 2013
                    • 19
                    • USA

                    #10
                    Re: Testing the PDP idea. Will it work?

                    Well, that was anticlimactic. I suspect that the outputs to the buffer ribbon connectors aren't all the same, because I didn't get an image further up the screen like I'd hoped to see. I did however get random lines across the screen area that was formerly completely black, so that gives me hope that the PDP isn't damaged. I'm starting to wonder if the main board isn't outputting a complete image, if that's even possible.
                    Last edited by Skipfinder; 10-23-2013, 06:52 PM.

                    Comment

                    • freakaftr8
                      Badcaps Legend
                      • Oct 2012
                      • 3743
                      • USA

                      #11
                      Re: Testing the PDP idea. Will it work?

                      I really dont think the mainboard can cause that issue . Unfortunately. With the power off look closely at the screen at the very beginning of the y buffer ribbons inputting into the screen. Almost the first pixel on that side. Do they look black? Compare these pixels with the pixelswith then section of the screen that works.
                      Did I leave the soldering iron on?

                      Comment

                      • freakaftr8
                        Badcaps Legend
                        • Oct 2012
                        • 3743
                        • USA

                        #12
                        Re: Testing the PDP idea. Will it work?

                        Also since you tried this setup have you tried putting a dead ribbon on tje good section to see if you get a pictire as well? I know itsnnot a good idea but hell mighy as well try. If it works that will be interesting. I almost want to say replace both y buffers and y board at the same time. But it looks like you did that already. Did you try thennew y main and buffers at the same time?
                        Last edited by freakaftr8; 10-23-2013, 09:39 PM.
                        Did I leave the soldering iron on?

                        Comment

                        • Skipfinder
                          Member
                          • Oct 2013
                          • 19
                          • USA

                          #13
                          Re: Testing the PDP idea. Will it work?

                          I'll look at the pixels tomorrow and let you know. Thanks Freakafter8.
                          Last edited by Skipfinder; 10-23-2013, 09:42 PM.

                          Comment

                          • Skipfinder
                            Member
                            • Oct 2013
                            • 19
                            • USA

                            #14
                            Re: Testing the PDP idea. Will it work?

                            Originally posted by freakaftr8
                            Also since you tried this setup have you tried putting a dead ribbon on tje good section to see if you get a pictire as well? I know itsnnot a good idea but hell mighy as well try. If it works that will be interesting. I almost want to say replace both y buffers and sc board at the same time. But it looks like you did that already. Did you try thennew y main and buffers at the same time?
                            Do the ribbons come off the PDP? I figured that they were integral. If they come off I'm willing to try anything. I put the known good signal to a dead section. It didn't work, but I DID get some random screen activity and the faint glow of power in the dead section. It gives me hope that the screen is OK.

                            And yes, I replaced both the Y main and the Y buffer (it's all one buffer board) at the same time and verified the voltages to and on the board were correct.

                            Comment

                            • freakaftr8
                              Badcaps Legend
                              • Oct 2012
                              • 3743
                              • USA

                              #15
                              Re: Testing the PDP idea. Will it work?

                              If you got anything in that area the p anels gotta be good. No the ribbons do not come off the panel.
                              Did I leave the soldering iron on?

                              Comment

                              • freakaftr8
                                Badcaps Legend
                                • Oct 2012
                                • 3743
                                • USA

                                #16
                                Re: Testing the PDP idea. Will it work?

                                A shot in the dark but maybe someone with more experience than I do can chime in. Possibly a control board issue?
                                Did I leave the soldering iron on?

                                Comment

                                • tom66
                                  EVs Rule
                                  • Apr 2011
                                  • 32560
                                  • UK

                                  #17
                                  Re: Testing the PDP idea. Will it work?

                                  Try doing the test pattern jumper
                                  https://www.badcaps.net/forum/showpo...61&postcount=2
                                  Please do not PM me with questions! Questions via PM will not be answered. Post on the forums instead!
                                  For service manual, schematic, boardview (board view), datasheet, cad - use our search.

                                  Comment

                                  • Skipfinder
                                    Member
                                    • Oct 2013
                                    • 19
                                    • USA

                                    #18
                                    Re: Testing the PDP idea. Will it work?

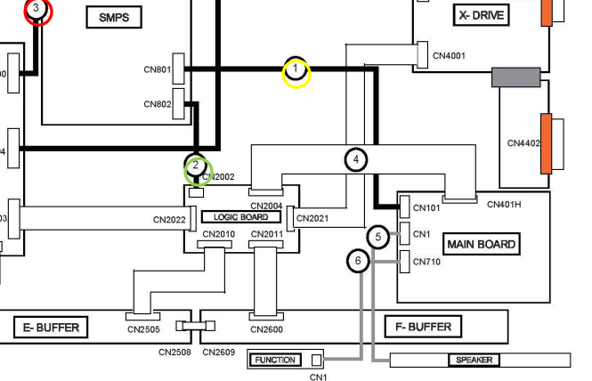
                                    The LVDS cable should be a twisted pair cable, right? I don't remember seeing one but I'll take a look when I get back to the set. Regardless, it should connect the power supply and main board?

                                    The Samsung Fast Track guide for the PN50C490B3DXZA says that I also have to jumper the PS-On pin to its circuit ground. I'm thinking that it must be a 15Vamp circuit.

                                    Comment

                                    • tom66
                                      EVs Rule
                                      • Apr 2011
                                      • 32560
                                      • UK

                                      #19
                                      Re: Testing the PDP idea. Will it work?

                                      LVDS runs from control board to main board. If you post a pic of your control board we can highlight which cable is LVDS.
                                      Please do not PM me with questions! Questions via PM will not be answered. Post on the forums instead!
                                      For service manual, schematic, boardview (board view), datasheet, cad - use our search.

                                      Comment

                                      • Skipfinder
                                        Member
                                        • Oct 2013
                                        • 19
                                        • USA

                                        #20
                                        Re: Testing the PDP idea. Will it work?

                                        Attached Files

                                        if you find these attachements useful please consider making a small donation to the site

                                        Comment

                                        Related Topics

                                        Collapse

                                        • howardc64
                                          A1312 (27” iMac 2009-2011) A1407 (Thunderbolt Display) A1316 (Cinema Display) Display Black Screen Repair
                                          by howardc64
                                          Problem

                                          This is an LG edge LED lit LCD Display. The LEDs are on the bottom edge of the display. There are 2 bars (left and right) Each bar has many LEDs and a 6 pin connector. Each pin drive several LEDs thus is the highest current flow / heat junction. The weak lead free solder gradually fails with thermal expansion/contraction cycling and increases resistance. PSU will compensate up to a point, then when the current is too high, PSU just shut down the backlight causing a dark display. I have even seen one which the connector just fell off as solder points became completely detached....
                                          08-04-2024, 10:36 PM
                                        • howardc64
                                          TCL 55S425 few horizontal lines, potential failure on both side of panel/buffer board
                                          by howardc64
                                          All left and right refers to looking from rear of TV (or looking from front with TV upside down)
                                          • TV came with vertical bars and no image. Found faulty TVS on left buffer board. Also replaced T-Con (may have damaged the original while hot air removing components, board has slight warp) and have full image but few horizontal lines on the screen. Some of the lines appears to be 2 pixel tall while others are 1 pixel tall.
                                          • Disconnecting left and right buffer board potentially reveals problems on both sides with different signals (unless this T-Con require jumper like Samsung FB_TRDY1&3) Fault
                                          ...
                                          07-24-2025, 05:17 PM
                                        • madan1
                                          Cisco catalyst 2960c POE
                                          by madan1
                                          Hello everyone.

                                          Got a catalyst 2960 from the usual scrapyard - ebay.
                                          It is stuck in bootloop and the power supply is missing the 3.3v rail. (+12V, -53V, +3.3V)
                                          Some green moisture crystallization on mainboard, which cleared very well with IPA and visually there is nothing rusted or gone.
                                          Still working on the PSU to get the 3.3v rail back (waiting for parts), but for now I'm using an external buck converter board hooked up to the 12V rail ( by the way, the switch seems to be working with only 12V ).

                                          The switch fails to boot due to the following POST error:...
                                          12-19-2024, 09:34 AM
                                        • sam_sam_sam
                                          HDMI over CAT5 with a HDMI switcher for more than one computer being monitored proof
                                          by sam_sam_sam
                                          I recently got a new shed that it my battery testing work bench beside this it also be electronic work bench as well and general work bench area as well

                                          I want to have a way to monitor more than one computer that is doing battery testing on the fly so I can switch between monitors and be able to see the results in real time

                                          I a chief engineer where I work gave me the information and idea to use a CAT5 repeater which would be the simplest way to do this

                                          They use a different method to transmit the data to tv monitors around the facility but that system requires...
                                          11-09-2023, 07:56 AM
                                        • tvguy12012012120
                                          Zombie Samsung UN55NU6900F dead / no standby voltage - randomly came to life after hours of troubleshooting then died
                                          by tvguy12012012120
                                          This is my first attempt at troubleshooting a board like this, I know I could just buy a new board but I'm curious to figure out how this works. I've been testing different components in the evenings this week and I think the problem is with the IC failing to start up for some reason. When the board is plugged in there is no standby voltage.

                                          Then today it randomly sprung to life like a zombie but shortly died thereafter. I have no idea why it would have done that and its the first time I've seen it running. I discharged capacitors on the board last night, then it was sitting today....
                                          02-07-2025, 05:13 PM
                                        • Loading...
                                        • No more items.
                                        Working...