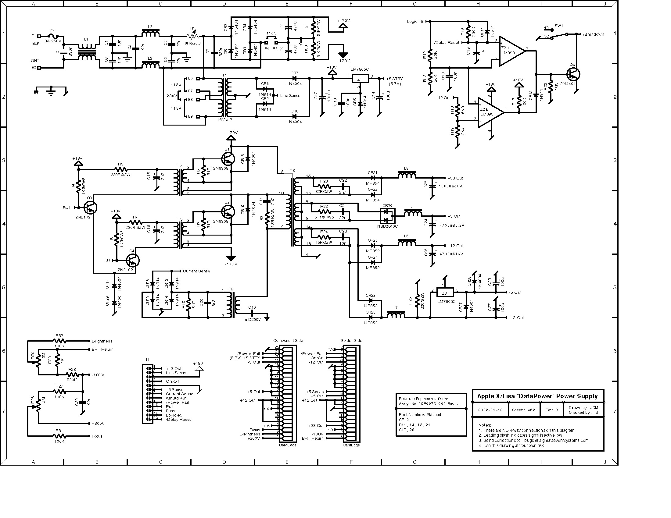
For reference, the PSU schematic is here and here.
When I got my Apple Lisa originally the system seemed okay aside from a bad analog board. While I was troubleshooting that I had C7 explode. I ended up replacing C1, C3-C7 which were all originally paper with polyesters. C3 and C4 were replaced with 600v rated caps but were otherwise safe substitutes.
After that I noticed I wasn't getting any high voltage at all. I checked and +5 and +12 and they were in spec. I then checked the +33v line and it was reading +70v. Oh dear. So that massive voltage boost blew up a regulator on the analog board and that is why I have no high voltage.
Anyways, I checked components R23, CR21, CR22, C22 and C25 out of circuit to see which one was bad. Diodes were good, capacitors didn't seem shorted and were giving their capacitance rating and the resistor was in spec.
Best I can think is the worst and that would be the 33v winding has shorted out but would that one exploding cap really cause damage this far down the line? Why only to +33v?
The PSU can only easily be tested under load. Without the system card cage installed there isn't anything to tell the PSU to turn on.
When I got my Apple Lisa originally the system seemed okay aside from a bad analog board. While I was troubleshooting that I had C7 explode. I ended up replacing C1, C3-C7 which were all originally paper with polyesters. C3 and C4 were replaced with 600v rated caps but were otherwise safe substitutes.
After that I noticed I wasn't getting any high voltage at all. I checked and +5 and +12 and they were in spec. I then checked the +33v line and it was reading +70v. Oh dear. So that massive voltage boost blew up a regulator on the analog board and that is why I have no high voltage.
Anyways, I checked components R23, CR21, CR22, C22 and C25 out of circuit to see which one was bad. Diodes were good, capacitors didn't seem shorted and were giving their capacitance rating and the resistor was in spec.
Best I can think is the worst and that would be the 33v winding has shorted out but would that one exploding cap really cause damage this far down the line? Why only to +33v?
The PSU can only easily be tested under load. Without the system card cage installed there isn't anything to tell the PSU to turn on.
<----Computer says I need more beer.
moment when I suggested the x100.

Comment