Hp zs050 la-a994p rev:2.0

Collapse
X
 
  • Time
  • Show
Clear All
new posts
  • mazenkataya
    Member
    • Dec 2021
    • 45
    • lebanon

    #1

    Hp zs050 la-a994p rev:2.0

    Help Please

    HP LAPTOP NO POWER, BUT WHILE PLUG CHARGER I GET WHITE LED AND WHEN I PLUG BATTERY I CAN GET AMBER LIGHT ALSO

    AFTER MEASURMENTS VOLTAGE & DIODE MODE ON PU301 AND PUM1 I GET THE FOLLOWING VALUES:

    Code:
    VOLTAGE
    pu301
    
    1=0
    2=0
    3=0
    4=0
    5=0
    6=0
    7=4.5v
    8=0
    9=0
    10=0
    11=19
    12=2.8
    13=0
    14=5
    15=3.2
    16=0
    17=0
    18=0
    19=4.5
    20=0
    
    pum1
    
    1=0.4
    2=0
    3=0
    4=0
    5=0
    6=0
    7=0
    8=0
    9=14.7
    10=0
    11=0
    12=0
    13=0
    14=0
    15=0.5
    16=0.7
    17=0.9
    18=1.1
    19=0
    20=0
    
    DIODE MODE WITH RED ON GROUND
    
    pu301
    
    1=604
    2=603
    3=610
    4=602
    5=601
    6=536
    7=631
    8=720
    9=383
    10=514
    11=503
    12=728
    13=553
    14=566
    15=492
    16=460
    17=421
    18=739
    19=634
    20=421
    
    
    pum1
    
    1=000
    2=436
    3=000
    4=597
    5=555
    6=580
    7=496
    8=610
    9=730
    10=620
    11=426
    12=421
    13=580
    14=000
    15=464
    16=556
    17=788
    18=631
    19=569
    20=437
    Last edited by SMDFlea; 01-24-2022, 04:27 AM.
  • mazenkataya
    Member
    • Dec 2021
    • 45
    • lebanon

    #2
    Re: Hp zs050 la-a994p rev:2.0

    any idea

    Comment

    • mon2
      Badcaps Legend
      • Dec 2019
      • 14662
      • Canada

      #3
      Re: Hp zs050 la-a994p rev:2.0

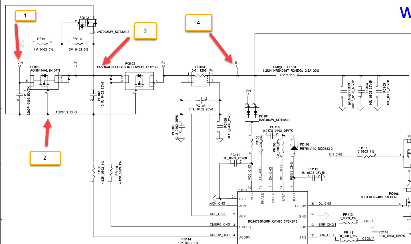
      Hi. Remove all power / remove battery.

      Meter in DC volts mode (20V is ok).

      Then attach external adapter and check the voltages for the attached locations.

      Post the readings.
      Attached Files

      Comment

      Related Topics

      Collapse

      Working...