Samsung NP355 with QMLE4 motherboard troubleshooting

Collapse
X
 
  • Time
  • Show
Clear All
new posts
  • Askic
    Senior Member
    • Sep 2018
    • 187
    • BIH

    #1

    Samsung NP355 with QMLE4 motherboard troubleshooting

    Hello guys,
    the other night my laptop just turned off in the middle of a movie. It wasn't possible to start it back on. It is Samsung NP355 with QMLE4 motherboard.
    I've tried usual things such as reset BIOS etc, but no luck.
    Then I removed the motherboard and tried to check random components.
    Here's what I have found and would like your opinion.

    Please have a look at the attached picture. I have follow main 19V track from the charger. There are PL1 and PL2 (probably resistors or inductors since mark is PL and not R) and two MOSFETS. After that there is a current resistor with very small resistance (R010) and after that there are, I believe two bigger and one smaller capacitor, all in parallel.

    My instrument is beeping if I measure any side against the ground and also, my multimeter shows 0.3 ohms resistance across any of the capacitors.
    I think that is not normal and probably one is in short to ground.

    So, I need to know, if those components are really capacitors and if it possible that this is actually OK.

    Thank you
    Attached Files
    Last edited by SMDFlea; 12-24-2020, 04:51 AM.
  • Techtiger
    Badcaps Legend
    • Oct 2014
    • 1602
    • france

    #2
    Re: Samsung Laptop Motherboard troubleshooting

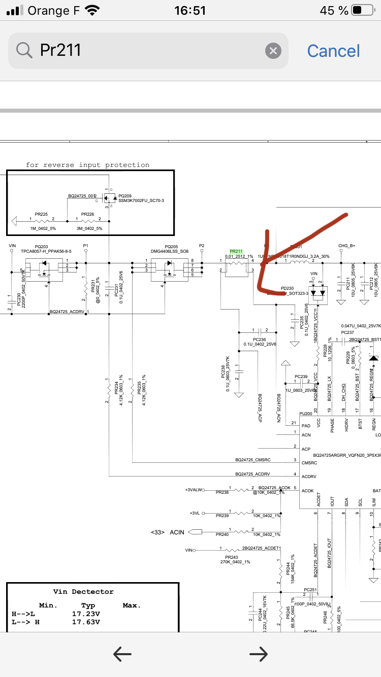
    test the resistance on PR211 if low you have a short in +19V lail check the first 2 Fets PQ203/205 S D G these 2 Fets protect the MB from EMI

    Comment

    • Askic
      Senior Member
      • Sep 2018
      • 187
      • BIH

      #3
      Re: Samsung Laptop Motherboard troubleshooting

      Originally posted by techtiger
      test the resistance on PR211 if low you have a short in +19V lail check the first 2 Fets PQ203/205 S D G these 2 Fets protect the MB from EMI
      I did test that and it is very low, and that is expected. I measure about 0.3 ohms but that is resistance of multimeter cables. It is written on it R010 which is 0.01 ohms.

      Comment

      • Techtiger
        Badcaps Legend
        • Oct 2014
        • 1602
        • france

        #4
        Re: Samsung Laptop Motherboard troubleshooting

        Originally posted by techtiger
        test the resistance on PR211 if low you have a short in +19V lail check the first 2 Fets PQ203/205 S D G these 2 Fets protect the MB from EMI
        Originally posted by Askic
        I did test that and it is very low, and that is expected. I measure about 0.3 ohms but that is resistance of multimeter cables. It is written on it R010 which is 0.01 ohms.
        did you check the 2Fets & PQ205/203 Source Drain Gate if you dont' know find out how to test , if you have the tools to remove R010 & update what side is short to GND

        Comment

        • Askic
          Senior Member
          • Sep 2018
          • 187
          • BIH

          #5
          Re: Samsung NP355 with QMLE4 motherboard troubleshooting

          Hello,

          I don't have hot air station, but I'll take the board to repair shop for test.
          First MOSFET is very strange, it is 6504, N channel and right now between source and drain there is about 5 ohm, which is not normal. However, this shouldn't be a problem, because if this MOSFET is shorted, than it should be acting as a wire passing current to second one.

          Normally, I would do what you suggested, remove R010 and test to see if there is still short to ground on one of its legs. This way I could isolate area with the problem. But I don't have proper tools and this will go into shop. I'll try to find out what was the problem and post here.

          Comment

          • Askic
            Senior Member
            • Sep 2018
            • 187
            • BIH

            #6
            Re: Samsung NP355 with QMLE4 motherboard troubleshooting

            Just a small update, I have removed PR211 with a soldering iron and test. Left is in short to ground, right leg is OK. Then I removed all three caps, but the short is still present, which means my 19V power rail is in short. I guess this is a job for a repair shop.

            Thank you for your time and advices.

            Comment

            • Techtiger
              Badcaps Legend
              • Oct 2014
              • 1602
              • france

              #7
              Re: Samsung NP355 with QMLE4 motherboard troubleshooting

              Originally posted by Askic
              Just a small update, I have removed PR211 with a soldering iron and test. Left is in short to ground, right leg is OK. Then I removed all three caps, but the short is still present, which means my 19V power rail is in short. I guess this is a job for a repair shop.

              Thank you for your time and advices.
              Good job for PR211 your +B line or charging sector CHG_B+ is short to GND , test PQ207 ohms
              S D G
              Attached Files
              Last edited by Techtiger; 12-24-2020, 10:25 AM.

              Comment

              • Askic
                Senior Member
                • Sep 2018
                • 187
                • BIH

                #8
                Re: Samsung NP355 with QMLE4 motherboard troubleshooting

                wow, you actually have schematics for this laptop??? It didn't cross my mind to ask. I assume No one has it, since it is not common lapot comparing with HP or Dell. Unfortunately, I laft motherboard together with laptop at a repair shop, so I can't test anything now. Too bad, it could have been great learning experience...

                Is it possible to get this schematics for learning purpose, or at least its 19V power rail?

                Thank you!

                P.S: Like I said before, I removed two ceramic caps (according to schematics PC211 and PC212 + smaller third one, but that could be maybe resistor or tiny capacitor), and the short was still present.
                Last edited by Askic; 12-24-2020, 11:52 AM.

                Comment

                • Askic
                  Senior Member
                  • Sep 2018
                  • 187
                  • BIH

                  #9
                  Update

                  Ok, here‘s the latest development. The board is declared not worth to be repaired, so I found and ordered another used one. In the meantime, this can be a valuable learning experience. I have found that drain (4 legs) of the PQ207 are in short (about 1 ohm to the ground which is a short). I investigated further and found shorted leg on PU200. This leg is number 1 since has a white triangle below it. Also I have number 6 on the first leg on the right side of the IC. I manged to find the schematics and this means that B+ is shorted.
                  According to the schematics ACN is shorted and since PR211 is shorted on the line to the inductor PL 201, this means that most probably PC235 cap is shorted to the ground. However I have a hard time finding this cap on the board, since there are no marks for caps. I know it must be very close to the IC PU200.

                  One of two tiny caps below PU200 is in short cca 1ohm to the ground but I winder if this is the cap I'm looking for. It seems that this question can be answered by Boardview or somerhing similar.
                  Attached Files
                  Last edited by Askic; 12-27-2020, 12:52 AM.

                  Comment

                  • Techtiger
                    Badcaps Legend
                    • Oct 2014
                    • 1602
                    • france

                    #10
                    Re: Update

                    Originally posted by Askic
                    Ok, here‘s the latest development. The board is declared not worth to be repaired, so I found and ordered another used one. In the meantime, this can be a valuable learning experience. I have found that drain (4 legs) of the PQ207 are in short (about 1 ohm to the ground which is a short). I investigated further and found shorted leg on PU200. This leg is number 1 since has a white triangle below it. Also I have number 6 on the first leg on the right side of the IC. I manged to find the schematics and this means that B+ is shorted.
                    According to the schematics ACN is shorted and since PR211 is shorted on the line to the inductor PL 201, this means that most probably PC235 cap is shorted to the ground. However I have a hard time finding this cap on the board, since there are no marks for caps. I know it must be very close to the IC PU200.

                    One of two tiny caps below PU200 is in short cca 1ohm to the ground but I winder if this is the cap I'm looking for. It seems that this question can be answered by Boardview or somerhing similar.
                    Originally posted by Askic
                    wow, you actually have schematics for this laptop??? It didn't cross my mind to ask. I assume No one has it, since it is not common lapot comparing with HP or Dell. Unfortunately, I laft motherboard together with laptop at a repair shop, so I can't test anything now. Too bad, it could have been great learning experience...

                    Is it possible to get this schematics for learning purpose, or at least its 19V power rail?

                    Thank you!

                    P.S: Like I said before, I removed two ceramic caps (according to schematics PC211 and PC212 + smaller third one, but that could be maybe resistor or tiny capacitor), and the short was still present.
                    is that the actuel motherboard pic if so your charging IC is missing repair shop have removed it ,when B+ is short drain (4 legs) of the PQ207 will show low resistance , pin 1 is ACIN you are correct this line will show low resistance

                    Comment

                    • Askic
                      Senior Member
                      • Sep 2018
                      • 187
                      • BIH

                      #11
                      Re: Samsung NP355 with QMLE4 motherboard troubleshooting

                      Yes it is the actual motherboard. Pq207 4 pins (drain) had short to ground. After removing IC chip the short was still there and also pin 1 was short to ground. I use this motherboard to gain some more knowledge about troubleshooting. I even found the schematics, but I cannot find my prime suspect and that’s this cap pc235. It must have been somewhere close to the charger IC. I starter removing all caps one by one that measure low resistance to ground.

                      Comment

                      • Askic
                        Senior Member
                        • Sep 2018
                        • 187
                        • BIH

                        #12
                        Solved

                        Hello guys,

                        just want to share that the problem is finally solved. I have managed to find a shorted capacitor on the +B line, very near to PQ501.
                        I have found a short buy using 5 V from PSU with long wires (in order to prevent short circuit protection to activate and turn off PSU). I used compressed air turned upside down and I sprayed the surface of the motherboard. Immediately I noticed an area ner to PQ501 and PQ502. There were two bigger caps there and few smaller ones. After removing a cap, the short was not there any more.

                        This was a good learning experience. Maybe someone will find it useful too.
                        Attached Files

                        Comment

                        • Techtiger
                          Badcaps Legend
                          • Oct 2014
                          • 1602
                          • france

                          #13
                          Re: Solved

                          Originally posted by Askic
                          Hello guys,

                          just want to share that the problem is finally solved. I have managed to find a shorted capacitor on the +B line, very near to PQ501.
                          I have found a short buy using 5 V from PSU with long wires (in order to prevent short circuit protection to activate and turn off PSU). I used compressed air turned upside down and I sprayed the surface of the motherboard. Immediately I noticed an area ner to PQ501 and PQ502. There were two bigger caps there and few smaller ones. After removing a cap, the short was not there any more.

                          This was a good learning experience. Maybe someone will find it useful too.
                          Good job well done 👍

                          Comment

                          Related Topics

                          Collapse

                          • Document Archive
                            Samsung Galaxy Book 2 Notebook Specification for Upgrade or Repair
                            by Document Archive
                            This specification for the Samsung Galaxy Book 2 Notebook can be useful for upgrading or repairing a laptop that is not working. As a community we are working through our specifications to add valuable data like the Galaxy Book 2 boardview and Galaxy Book 2 schematic. Our users have donated over 1 million documents which are being added to the site. This page will be updated soon with additional information. Alternatively you can request additional help from our users directly on the relevant badcaps forum. Please note that we offer no warranties that any specification, datasheet, or download...
                            09-07-2024, 05:50 AM
                          • Bob_Crachet
                            Some help with troubleshooting a HP ProDesk 400 G2.5 SFF motherboard please
                            by Bob_Crachet
                            I am experiencing the following symptoms:

                            With the device fully assembled when I press the power button, nothing happens at all.

                            I pulled the power supply from the computer and stuck a paperclip into pins 16 and 17 on the connector causing the power supply to turn on and the fans to start spinning. All of the voltages checked out ok.

                            With the power supply outside of the case, I plugged it back into the motherboard and tested it again. No change. PC did not turn on.

                            I put my multimeter in continuity mode and put the black probe on one...
                            05-09-2023, 06:28 PM
                          • roman_v61
                            Samsung Book2 pro np950xed-kf1US motherboard stock issue
                            by roman_v61
                            Hi everyone,
                            this is my kinda final resort.

                            My sister was very happy with her samsung laptop,
                            she used it for 2 years.

                            suddenly the laptop failed to start and after exmining it in the lab,
                            it appers the motherboard is dead and I need to get a new one.

                            the problem is that there is no motherboard to be found nowhere on the web.

                            can somebody advice what can I do?
                            except for buying a new laptop.

                            laptop model:
                            samsung book2 pro np950xed-kf1US


                            thank you in advance,
                            Roman
                            ...
                            07-14-2024, 09:27 AM
                          • Document Archive
                            Samsung Galaxy Book Ion NP930XCJ Notebook Specification for Upgrade or Repair
                            by Document Archive
                            This specification for the Samsung Galaxy Book Ion NP930XCJ Notebook can be useful for upgrading or repairing a laptop that is not working. As a community we are working through our specifications to add valuable data like the NP930XCJ boardview and NP930XCJ schematic. Our users have donated over 1 million documents which are being added to the site. This page will be updated soon with additional information. Alternatively you can request additional help from our users directly on the relevant badcaps forum. Please note that we offer no warranties that any specification, datasheet, or download...
                            09-06-2024, 11:40 PM
                          • Document Archive
                            Samsung Galaxy Book Ion NP950XCJ Notebook Specification for Upgrade or Repair
                            by Document Archive
                            This specification for the Samsung Galaxy Book Ion NP950XCJ Notebook can be useful for upgrading or repairing a laptop that is not working. As a community we are working through our specifications to add valuable data like the NP950XCJ boardview and NP950XCJ schematic. Our users have donated over 1 million documents which are being added to the site. This page will be updated soon with additional information. Alternatively you can request additional help from our users directly on the relevant badcaps forum. Please note that we offer no warranties that any specification, datasheet, or download...
                            09-06-2024, 11:40 PM
                          • Loading...
                          • No more items.
                          Working...