Different capacitors in the sassi and different values in the schematic !

Collapse
X
 
  • Time
  • Show
Clear All
new posts
  • Lef de art
    Member
    • Oct 2019
    • 26
    • Cyprus

    #1

    Different capacitors in the sassi and different values in the schematic !

    Hello guys.
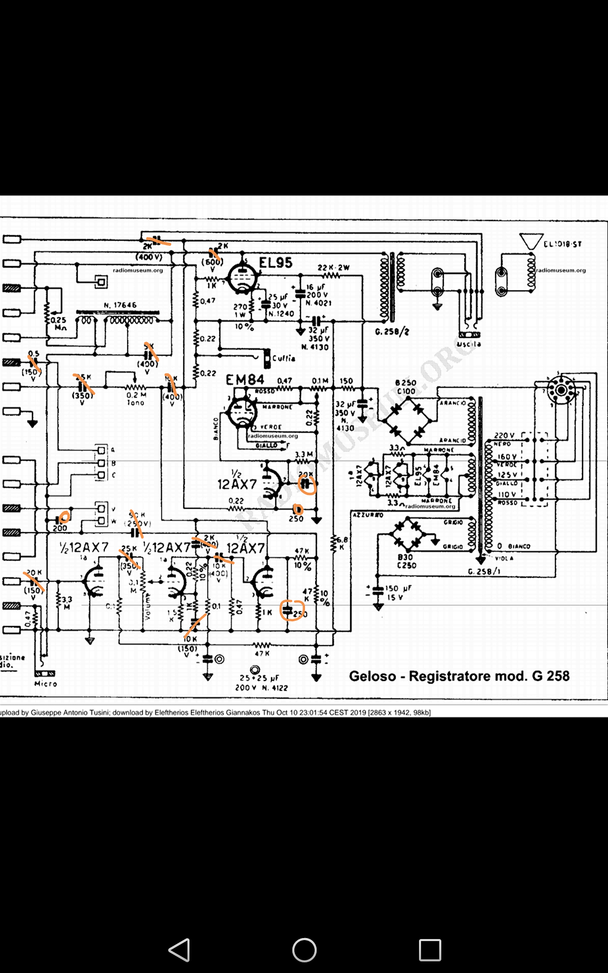
    Recently i finished my first restoration in a 61 years old tube reel to reel recorder (Geloso G258) .
    Thanks God the process ended positively and the recorder works again very good.

    In this process i met a big problem by trying to figure what value in capacitors to use.

    I say this because all the capacitors excluded the electrolitic had different values from the capacitors in the sassi !!!
    Not one or two capacitors. It's about 12 capacitors !!!
    For sure i have the correct schematic.

    At the end i have used the values from the sassi and everything works perfectly.
    Any idea why this happens?
    I believed that the schematic always corresponding with the real machine.

    I really need to hear your opinions .

    The first picture show the values of the sassi capacitors.
    The second the schematic.
    Attached Files
  • redwire
    Badcaps Legend
    • Dec 2010
    • 3912
    • Canada

    #2
    Re: Different capacitors in the sassi and different values in the schematic !

    Some capacitors can be higher or lower value, or voltage, they are not critical. If you need minimum 20K (0.02uF) but you have 25K (0.025uF) parts in stock, then you use them. Sometimes improvements are made during production, so the parts are different because the schematic did not get updated.

    Comment

    • Lef de art
      Member
      • Oct 2019
      • 26
      • Cyprus

      #3
      Re: Different capacitors in the sassi and different values in the schematic !

      Thanks again Redwire

      Comment

      • Just another guy
        New Member
        • Nov 2019
        • 2
        • USA

        #4
        Re: Different capacitors in the sassi and different values in the schematic !

        hello

        Comment

        • Just another guy
          New Member
          • Nov 2019
          • 2
          • USA

          #5
          Re: Different capacitors in the sassi and different values in the schematic !

          Comment

          • Lef de art
            Member
            • Oct 2019
            • 26
            • Cyprus

            #6
            Re: Different capacitors in the sassi and different values in the schematic !

            A capacitor with 250/5 inscription, what value it has ?
            I know the 5 is the tolerance but the 250 what it is ?

            Comment

            • Lef de art
              Member
              • Oct 2019
              • 26
              • Cyprus

              #7
              Re: Different capacitors in the sassi and different values in the schematic !

              Or this capacitor . Is 500v , 5% tolerance
              The 200 in what unit is ?
              Attached Files

              Comment

              • PeteS in CA
                Badcaps Legend
                • Aug 2005
                • 3582
                • USA, Unsure of Planet

                #8
                Re: Different capacitors in the sassi and different values in the schematic !

                Originally posted by Lef de art
                Or this capacitor . Is 500v , 5% tolerance
                The 200 in what unit is ?
                Looks like a polystyrene capacitor, possibly 200pF.
                PeteS in CA

                Power Supplies should be boring: No loud noises, no bright flashes, and no bad smells.
                ****************************
                To kill personal responsibility, initiative or success, punish it by taxing it. To encourage irresponsibility, improvidence, dependence and failure, reward it by subsidizing it.
                ****************************

                Comment

                • Lef de art
                  Member
                  • Oct 2019
                  • 26
                  • Cyprus

                  #9
                  Re: Different capacitors in the sassi and different values in the schematic !

                  Yes it's polystyrene capacitor. So it is pf

                  Comment

                  • R_J
                    Badcaps Legend
                    • Jun 2012
                    • 9607
                    • Canada

                    #10
                    Re: Different capacitors in the sassi and different values in the schematic !

                    They could be 200pf 500V Ducati Axial Electrolytic Capacitors
                    Here is a picture of 1300pf 600V Ducati Axial Electrolytic Capacitors
                    Attached Files

                    Comment

                    • Lef de art
                      Member
                      • Oct 2019
                      • 26
                      • Cyprus

                      #11
                      Re: Different capacitors in the sassi and different values in the schematic !

                      Comparing the recording sound i have now with the sound i had before changing the capacitors i have the filing that i have lost enough bass, low frequencys.
                      As it is normal in the replacement capacitors process it wasn't easy to find the exactly value in capacitors. So some changes was made...
                      There is any chance the following replacements to be wrong?
                      What is your opinion?

                      0,005uf / 150v replaced with 0.0056 250v

                      0,002uf / 400v replaced with 0,0033 400v

                      0,025uf / 300v replaced with 0,027/ 400v

                      0,5uf / 150v replaced with 0,56/ 250v


                      Or this differences are not important?
                      Thanks in advance guys

                      Comment

                      Related Topics

                      Collapse

                      • Acerman123
                        MSI K7T Pro2 Ver1 - capacitors have higher values?
                        by Acerman123
                        Trying to fix this board, MSI K7T Pro2.

                        All Tayeh capacitors showed either as damaged or with uf values which were faf from what they should be so I have replaced them and all other capacitors except those big ones near CPU.

                        The motherboard powers on but doesn't post. My PCI bios code reader will most of the time dsplay some some kind of code if there has been no power to board for a while but I don't think those codes mean anything in this situation. If I power off the board and try powering it on the second time the code reader usually doesn't show anythin. Unplug...
                        08-12-2023, 10:00 AM
                      • proxneo
                        Recapping Sony ICF-SW55 - verifying cap values
                        by proxneo
                        Dear reader

                        I am performing a repair on a Sony ICF-SW55, which includes recapping (some) of the SMD capacitors on the mainboard. I am looking for verification of their values. At the moment, I'm 95% sure I've got the right values, but it is hard to find some official, credible or multiple independant sources on this.

                        At the moment, I have selected replacements based on the following list of values:

                        3 x 470uF 10VDC
                        3 x 4.7uF 35VDC
                        4 x 47uF 50VDC
                        8 x 22uF 6.3 VDC
                        1 x 220uF 6.3VDC
                        5 x 100uF 6.3VDC

                        Which...
                        06-21-2023, 12:38 AM
                      • Prolog
                        RTX 3080 FE Identifying capacitor
                        by Prolog
                        Hi people, I hope this is the correct spot to post this, I'm new to the forum.

                        I have an RTX 3080 Founders Edition which has a burnt up capacitor (it was in parallel with another capacitor which appears damaged too), so I am hoping to be able to identify the capacitor values and order replacements.

                        I hope these photos make it clear which component I am referring to:
                        (yes, the soldering is a bit botched from removing the blown one, I know)

                        I have found the board schematic (attached), but there does not seem to be a boardview available. I have never...
                        12-01-2024, 08:27 PM
                      • dragon3x
                        After updating motherboard capacitors, what to do next (Asrock K7VT2, SOLTEK SL-75FRN2L)
                        by dragon3x
                        Hi, I have some 32 bits computer motherboards that need repair, as they fail to
                        power on.

                        Here are some examples :

                        (N.B. "capacitors" indicated here are electrolytic capacitors located in the onboard
                        switching supply area).
                        (N.B. #2 : I could not find a 3300 microF aluminum-polymer with a higher voltage
                        than 6.3 V.)

                        1 - Motherboard #1 : this is an Asrock K7VT2 (socket A) that still works well. To put it on test
                        I replaced capacitors with aluminum-polymer.
                        3300 microF/6.3 V. x 4 replaced by 3300 microF/6.3 V. (KYOCERA...
                        03-21-2025, 02:46 PM
                      • atunguyd
                        Acer x163w Monitor PSU schematic
                        by atunguyd
                        Ii wonder if anyone can help me. I have a Acer x163w monitor which is not powering up. The PSU main capacitor's one leg had completly come off - I replaced it but the PSU is still not outputting DC. I found the monitor in questions service manual here on manuals lib but the schematic in there is a completely different - the schematic shows no mosfet to drive the transformer while the one I have does use a mosfet - also the schematic shows only one optocoupler but mine has two.
                        The PSU board is labelled FM-20A02-AAA made by APD as per the image below. I am trying to find a schematic for this...
                        03-05-2025, 02:08 PM
                      • Loading...
                      • No more items.
                      Working...