Try our new boardview, bios, & schematic search. Over 1.3 million files for download!

Lenovo y700 not showing battery charge state

Collapse
X
 
  • Time
  • Show
Clear All
new posts
  • huzo
    • Sep 2014
    • 200
    • CROATIA
    • electronics mostly,gaming, keyboadr and accordeon player

    #1

    Lenovo y700 not showing battery charge state

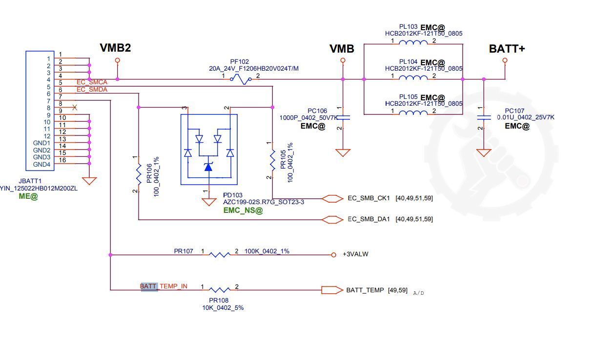
    The above mentioned laptop with the board NM B-163 is showing 1% battery charge in OS,but the battery holds for about 2h when unplugged from the charger ....when plugged in the windows says plugged in,the voltage goes up from 13.6V when empty to 15.7V when full,nominal voltage is 14.8V for that battery....SO it does charge and it does deplete, but it doesn't show charging or goes up from 1% on the battery meter....Here is the schematic for the battery charge connector, how should i test data and clock lines? They are connected to the EC on the mentioned pins,so no brekage,i don't have an oscilloscope unfortunately...
    Attached Files

    Premium supporters get full download access and other benefits.

  • mon2
    Badcaps Legend
    • Dec 2019
    • 15889
    • Canada

    #2
    Focus on the pins # 5 & 6 of the battery connector = SMBUS lines (SCL / SDA) that mate with the BMS of the battery pack for such details including serial #, charge value, # of charge cycles, etc.

    Measure the voltage to ground of each of these pins. What is the voltage for each?

    Next, confirm the resistance across PR105 and also PR106 using resistance mode. Remove all power during these tests. Share the resistance values in ohms and they should be as per the schematic values. Suspecting that the ESD TVS diode(s) have blown from a transient and causing the battery details to fail due to this broken communication interface.

    Comment

    • huzo
      • Sep 2014
      • 200
      • CROATIA
      • electronics mostly,gaming, keyboadr and accordeon player

      #3
      Ok, will try ....

      Comment

      Related Topics

      Collapse

      • techfreak9356
        Vostro 3400 (LA-K033P) won't charge battery, everything else ok
        by techfreak9356
        I bought a Vostro 3400 motherboard (LA-K033P) to upgrade over my damaged Inspiron 5593 (LA-J091P) board. Everything else is ok except for the battery. This battery I am using now is already a replacement one since I disposed of the bloated original one. Back in the Inspiron 5593 motherboard, the battery charges fine and is identified just fine. However, with the upgraded motherboard, suddenly the replacement battery is labeled as "Not a dell battery". When I borrow a similar battery from my colleague (which did not have replacements yet), it is identified and charges just fine.
        ...
        09-14-2023, 11:10 PM
      • razenxd
        How can I charge that battery pack?
        by razenxd
        Hello,
        it's not a laptop/desktop related question but I figured that someone here will have the right knowledge.
        At work we use a few Aldebaran(now Softbank/United Robotics group) Nao Robots which they use some custom 6S li-on battery packs.
        Nao robots tends to draw from the battery even if they are shut down, and the BMS tends to be a little aggresive, if the pack stays on a turned off robot for 3 months it's gonna lock and will refuse to charge.

        Now, I have noticed a few things.
        The "dead" battery, while connected to charger and NOT Charging will...
        12-05-2024, 06:11 AM
      • ruletero
        Acer a515-43 low battery charge voltage
        by ruletero
        Hi

        Acer A515-43
        LA-H801P

        Fail: Does not charge battery, has low voltaje on connector.

        Laptop didn't want to turn on, only charge led blinked.

        I found PQB5 (mosfet high battery charger) in short, voltaje in +12.6V_BATT was 19 v ...

        I changed it, changed PQB6 too and now battery charger voltage is 4.4V but battery is 3 cell, 11.25v, then is very low to charging.

        Laptop turns on without battery and works fine, but with battery turns on and turns off inmediately, I suspect battery bad but I don't know...
        10-24-2022, 02:31 PM
      • Patriarxis
        Lenovo ideapas s145-15API dosent charge battery
        by Patriarxis
        Hello

        I have a lenovo idaepad s145-15API anf it dosent charge the battrery.

        When i use it without the battery it works fine with the charger

        when i connect the battery stop to take power from the charger and works only with the battery....
        02-25-2025, 05:45 AM
      • code share
        Lenovo P43s won't boot with internal battery connected – looking for help diagnosing battery issue
        by code share
        Hi everyone,

        I'm having an issue with my Lenovo ThinkPad P43s. The laptop does not power on when the internal battery is connected, but it works fine on AC power alone (battery disconnected). Once the battery is reconnected, the system becomes completely unresponsive — no lights, no fan spin, nothing.

        Here's what I've tried so far:
        • Power/EC reset (held power button for 60 seconds with battery and AC disconnected)
        • Booted successfully on AC power only with the battery disconnected
        • Visual inspection of the battery — no swelling, burn marks, or connector damage
        • Battery
        ...
        04-21-2025, 12:50 PM
      • Loading...
      • No more items.
      Working...